E-materiały do kształcenia zawodowego
Organizowanie i prowadzenie pomiarów wgłębnych w odwiertach
Organizacja i prowadzenie eksploatacji otworowej złóż – Technik górnictwa otworowego
bg‑gold
Urządzenia pomiarowe przy eksploatacji gazu ziemnego - gazomierze
GALERIA ZDJĘĆ

Gazomierz miechowy.
Źródło: GroMar Sp. z o. o., licencja: CC BY-SA 3.0.

Gazomierze miechowe stosowane są do pomiaru zużycia paliw gazowych w gospodarstwach domowych oraz w przemyśle.
Źródło: GroMar Sp. z o. o., licencja: CC BY-SA 3.0.

Zamontowany w gospodarstwie domowym gazomierz miechowy wraz z rurami prowadzącymi paliwo gazowe.
Źródło: GroMar Sp. z o. o., licencja: CC BY-SA 3.0.

Schemat gazomierza miechowego:
1 – króciec wlotowy,
2 – suwak,
3 – dźwignia mechanizmu suwakowego,
4 – sprzęgło magnetyczne przenoszące obroty na liczydło,
5 – liczydło rolkowe,
6 – obudowa licznika gazowego,
7 – komora pomiarowa,
8 – membrana (miech),
9 – oś mechanizmu suwakowego.
1 – króciec wlotowy,
2 – suwak,
3 – dźwignia mechanizmu suwakowego,
4 – sprzęgło magnetyczne przenoszące obroty na liczydło,
5 – liczydło rolkowe,
6 – obudowa licznika gazowego,
7 – komora pomiarowa,
8 – membrana (miech),
9 – oś mechanizmu suwakowego.
Źródło: GroMar Sp. z o. o., licencja: CC BY-SA 3.0.

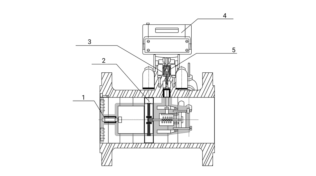
Gazomierz rotorowy.
Źródło: Sp. z o. o. GroMar Sp. z o. o., licencja: CC BY-SA 3.0.

Przekrój gazomierza rotorowego.
Źródło: GroMar Sp. z o. o., licencja: CC BY-SA 3.0.

Zasada działania gazomierza rotorowego.
Źródło: GroMar Sp. z o. o., licencja: CC BY-SA 3.0.

Schemat gazomierza turbinowego:
1 – kierownica,
2 – wirnik turbinowy,
3 – sprzęgło magnetyczne,
4 – zespół liczydła,
5 – hermetyczna przegroda.
1 – kierownica,
2 – wirnik turbinowy,
3 – sprzęgło magnetyczne,
4 – zespół liczydła,
5 – hermetyczna przegroda.
Źródło: GroMar Sp. z o. o., licencja: CC BY-SA 3.0.

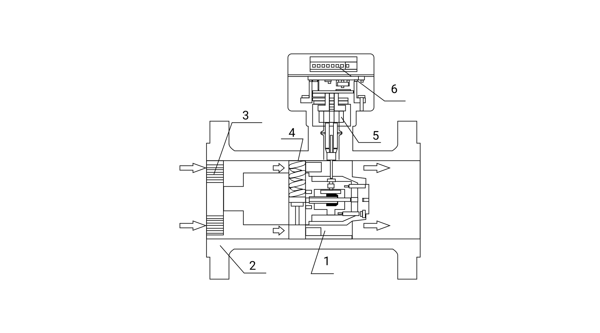
Schemat gazomierza turbinowego:
1 – zespół pomiarowy,
2 – korpus główny,
3 – kierownica strugi,
4 – wirnik turbiny,
5 – zespół przeniesienia napędu,
6 – zespół liczydła.
1 – zespół pomiarowy,
2 – korpus główny,
3 – kierownica strugi,
4 – wirnik turbiny,
5 – zespół przeniesienia napędu,
6 – zespół liczydła.
Źródło: GroMar Sp. z o. o., licencja: CC BY-SA 3.0.

Gazomierz turbinowy.
Źródło: GroMar Sp. z o. o., licencja: CC BY-SA 3.0.

Przekrój gazomierza turbinowego.
Źródło: GroMar Sp. z o. o., licencja: CC BY-SA 3.0.

Gazomierz miechowy Gallus 200 IMR z funkcją zdalnego odczytu oraz gazomierz miechowy Gallus 2000 przedpłatowy na kartę magnetyczną.
Źródło: GroMar Sp. z o . o., licencja: CC BY-SA 3.0.

Gazomierz przemysłowy niskociśnieniowy.
Źródło: GroMar Sp. z o . o., licencja: CC BY-SA 3.0.

Gazomierz zwężkowy.
Źródło: GroMar Sp. z o. o., licencja: CC BY-SA 3.0.

Gazomierz ultradźwiękowy.
Źródło: Sp. z o. o. GroMar Sp. z o. o., licencja: CC BY-SA 3.0.

Schemat działania gazomierza ultradźwiękowego.
Źródło: GroMar Sp. z o. o., licencja: CC BY-SA 3.0.

Schemat działania gazomierza działającego w oparciu o siłę Coriolisa w przypadku braku przepływu.
Źródło: GroMar Sp. z o. o., licencja: CC BY-SA 3.0.

Schemat działania gazomierza działającego w oparciu o siłę Coriolisa podczas przepływu płynu.
Źródło: GroMar Sp. z o. o., licencja: CC BY-SA 3.0.

Schemat działania gazomierza w oparciu o siłę Coriolisa. Niebieską strzałką oznaczono kierunek przepływu:
1 – przetwornik,
2 – przyłącze procesowe,
3 – czujnik temperatury,
4 – elektromagnetyczny sensor przesunięcia A,
5 – oscylator elektromagnetyczny,
6 – elektromagnetyczny sensor przesunięcia B,
7 – element pomiarowy.
1 – przetwornik,
2 – przyłącze procesowe,
3 – czujnik temperatury,
4 – elektromagnetyczny sensor przesunięcia A,
5 – oscylator elektromagnetyczny,
6 – elektromagnetyczny sensor przesunięcia B,
7 – element pomiarowy.
Źródło: GroMar Sp. z o. o., licencja: CC BY-SA 3.0.

Gazomierz optyczny.
Źródło: GroMar Sp. z o. o., licencja: CC BY-SA 3.0.

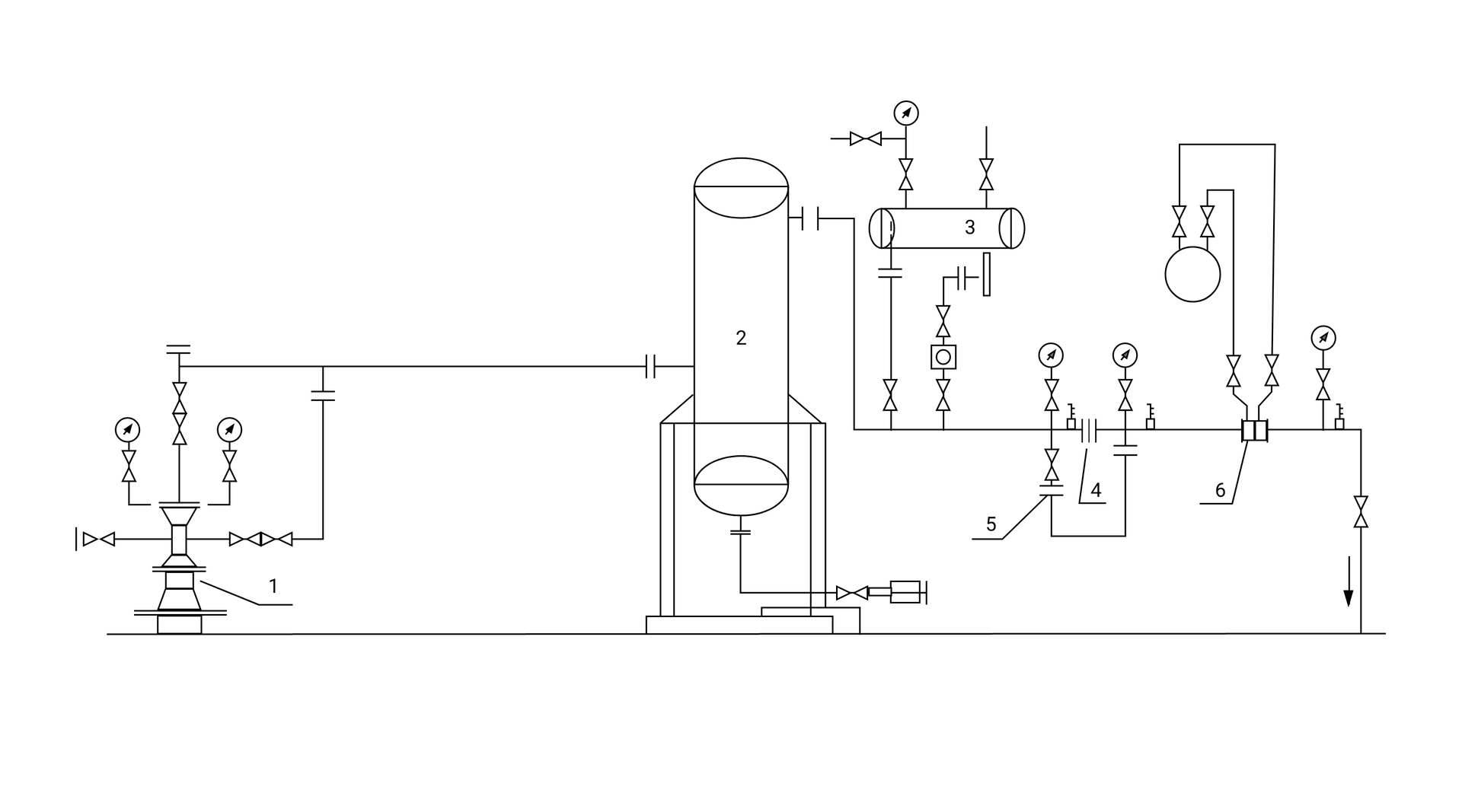
Uzbrojenie napowierzchniowe przyodwiertowe:
1 – głowica eksploatacyjna,
2 – oddzielacz,
3 – urządzenie do dodawania metanolu,
4 – zwężka pomiaru przepływu,
5 – zwężka do syfonowania,
6 – odcinek pomiarowy.
1 – głowica eksploatacyjna,
2 – oddzielacz,
3 – urządzenie do dodawania metanolu,
4 – zwężka pomiaru przepływu,
5 – zwężka do syfonowania,
6 – odcinek pomiarowy.
Źródło: GroMar Sp. z o. o., licencja: CC BY-SA 3.0.