E-materiały do kształcenia zawodowego
Organizowanie i prowadzenie procesów oczyszczania kopalin
Organizacja i prowadzenie eksploatacji otworowej złóż - Technik górnictwa otworowego 311702
bg‑gold
Wyposażenie instalacji do stabilizacji termicznej ropy naftowej
GALERIA ZDJĘĆ
Na rysunku widoczne są dwa schematy przedstawiające budowę separatorów wstępnych dwufazowych. Narysowane są czarną linią. Wybrane elementy schematu zlokalizowanego z lewej strony są wypełnione kolorem szarym.
Schemat przedstawiony z lewej strony jest wydłużonego kształtu. Usytuowany jest on pionowo. Na dole schemat zakończony jest poziomym prostokątem wypełnionym szarym kolorem. Od góry prostokąt jest zaokrąglony. Dodatkowo posiada w osi symetrii niewielki wydłużony element. Całość schematycznie obrysowana jest podwójną czarną linią wypełnioną kolorem szarym. W środku schematu, w jego górnej części widoczne są dwie poziome linie. Poniżej nich znajduje się zestaw elementów. Elementy ustawione są w poziomym szeregu o kształcie podwójnego trójkąta połączonego wierzchołkami w połowie ich wysokości. Z lewej strony, po wewnętrznej stronie elementu, znajduje się wygięty w górę prostokątny element z zaznaczonym kwadratem w górnym jego fragmencie. Na wysokości połączenia elementu z obudową, po zewnętrznej stronie widoczny jest prostokątny element. Element ma poziomą orientacje. Na rysunku jest zaznaczony kolorem żółtym. Przy końcu prostokąt ulega rozszerzeniu. W górnej i dolnej części prostokąta znajdują się elementy o przekroju kwadratu. Po prawej stronie elementu znajduje się strzałka zwrócona w prawą stronę. Strzałka jest koloru białego. U dołu znajduje się opis: wylot gazu. Poniżej prostokątnego elementu znajduje się kolejny prostokątny element. Jest on wydłużony w pionie. Element ten zawiera cienki prostokąt o orientacji pionowej. Usytuowany on jest po prawej stronie w niewielkiej odległości od osi rysunku. Na końcach elementu widać prostokątne rozszerzenia. Element ten jest połączony z znajdującym się powyżej prostokątem. W dolnej jego części widoczny jest podział elementu w którym się znajduje wraz z prostokątem o wielkości połowy obudowy. Z lewej strony w dolnej części wydłużonego elementu znajduje się wlot gazu. Wlot gazu jest oznaczony kolorem szarym. Kształt wlotu jest prostokątny. Z lewej strony wlot ulega rozszerzeniu. Na końcu wlotu jest widoczne zaznaczenie kołnierza. Kołnierz jest połączony śrubami. Z lewej strony w kierunku wlotu znajduje się biała strzałka o czarnym obramowaniu. Opisana jest ona jako wlot gazu. Z prawej strony – na zewnątrz urządzenia - na wysokości wlotu gazu znajduje się pionowy element. Skierowany jest on ku górze. Element jest połączony z kolejnym elementem pionowym. U dołu elementu widoczny jest hak na którym zawieszony jest okrągły element widoczny z boku. Jest on koloru szarego. Składa się on z okrągłych elementów zakończonych po prawej stronie okrągłym elementem ze schematycznie zaznaczonymi dwoma uchwytami oraz kółkami reprezentującymi śruby.
Wewnątrz urządzenia widoczny jest okrągły element z małymi okręgami. Poniżej niego, z lewej strony widoczny jest prostokątny element. Prostokąt jest zaokrąglony z lewej strony. Prostokąt jest mniejszy niż połowa szerokości obudowy. Poniżej niego widać podobny element z okręgiem znajdującym się z jego prawej strony. Na wysokości obu prostokątów znajdują się dwa elementy koloru szarego. Elementy są o kształcie odwróconej w lewą stronę litery t. Pomiędzy nimi umieszczone są dwa elementy o kształcie półokręgu. Wewnątrz nich umieszczone są dodatkowe półokręgi. Elementy te podpisane są jako króćce regulacji poziomu.
Poniżej widocznych wewnątrz urządzenia elementów znajduje się szary prostokąt. Po jego lewej stronie na obudowie widoczny jest ciemniejszy prostokąt. Wydłużony jest on ku górze. Po lewej stronie znajduje się płaski sześciokąt. W środku szarego elementu widoczny jest okrąg. Do okręgu po łuku dochodzi linia, która przed osią elementu schodzi pionowo w dół. Od tej linii, wewnątrz okręgu znajduje się prostokąt zakończony rozszerzeniem. Poniżej niego znajduje się strzałka o czarnej obwiedni. Strzałka podpisana jest jako spust zanieczyszczeń. Po lewej stronie schematu znajduje się pionowa linia ze strzałkami. Opisana jest liczbą .
Po prawej stronie schematu znajduje się drugi schemat narysowany cienkimi liniami koloru czarnego. Na górze schematu widoczne są dwa prostokąty. Prostokąty wydłużone są w poziomie. Dodatkowo prostokąty połączone są mniejszym prostokątem wyraźnie cieńszym od pozostałych. Poniżej nich znajduje się zwężenie prowadzące do długiego prostokątnego. Drugi prostokąt wydłużony jest w pionie. Na jego górze znajduje się prostokąt zawierający w swoim centrum okrąg wypełniony współśrodkowymi okręgami. Od tego elementu w prawą stronę odchodzi linia pomocnicza podpisana jako odpowietrzenie. Z lewej strony prostokąta na zewnątrz urządzenia znajduje się element w kształcie odwróconej w lewą stronę litery t. Element ma zakończenie w formie małego rombu. Poniżej znajduje się analogiczny element. Od obu elementów odchodzą linie pomocnicze podpisane jako pomiar różnicy ciśnień na demisterze. Z prawej strony poza urządzeniem znajduje się analogiczny element jak po lewej stronie. Element jest w kształcie odwróconej litery t. Zawiera on dwa okrągłe elementy. Z prawej strony zaznaczona jest strzałka o czarnej obwiedni. Podpisana jest jako wylot gazu. Poniżej prostokąta znajduje się prostokątny element wypełniony kreskowaniem pod kątem stopni. Kreskowanie jest wykonane w dwóch kierunkach. Poniżej niego znajduje się pusty prostokąt. Poniżej widoczny jest pusty prostokąt, zaś poniżej niego prostokąt, który z lewej strony od dołu posiada rozszerzenie ku dołowi. Poniżej niego, poza jego obrysem, znajduje się osiowo usytuowany prostokąt wielkości połowy obudowy. Prostokąt wypełniony jest pionowymi kreskami. Poniżej niego widać obramówkę z cienkiej czarnej linii od której od dołu widoczna jest linia prowadząca w lewą stronę pod kątem stopni. Z lewej strony poza urządzeniem widoczny jest element składający się z trzech prostokątów połączonych współosiowo o zwiększającej się średnicy w lewym kierunku. Z lewej strony powyżej tego elementu znajduje się podpis kruciec rewizyjny.
Poniżej prostokątnego elementu z wypełnieniem w formie pionowych linii znajdują się dwie linie pionowe. Linie odchodzą od tego elementu. Poniżej wysokości zaznaczenia kurka rewizyjnego znajduje się prostokątny element wypełniający środek urządzenia. Element jest wydłużony poziomo. Zawiera po jego lewej i prawej stronie prostokątne elementy wydłużone w pionie, których zakończenia nieznacznie wystają poza obrys prostokąta. Z lewej strony poza obrysem urządzenia znajduje się element analogiczny do elementu znajdującego się po jego prawej stronie u góry. Po lewej stronie znajduje się strzałka z obwiednią koloru czarnego opisana na górze jako wlot gazu.
Poniżej nich, wewnątrz obwiedni urządzenia, znajduje się z lewej strony zaokrąglona obwiednia wskazująca na obudowę urządzenia. Pośrodku niej usytuowany jest cienki prostokątny element. Element połączony jest z innym okrągłym elementem o wypełnieniu współśrodkowymi okręgami. Z lewej strony dołączony jest pionowy krótki element o przekroju prostokątnym skierowany w górę. Do elementu tego w lewą stronę odchodzi linia pomocnicza z podpisem „Pomiar ciś.”. Poniżej tego elementu wewnątrz obwiedni urządzenia widoczne są dwie nieregularne linie poziome. Linie wznoszą się od lewej i prawej strony ku środkowi po łuki. Poniżej niego widoczny jest nieregularny obrys. Pośrodku osi urządzenia znajduje się okrąg wypełniony współśrodkowymi okręgami od którego odchodzi w prawą stronę linia pomocnicza. Linia rozwidla się do analogicznego elementu znajdującego się poniżej niego. Linia pomocnicza opisana jest powyżej jako „Regulacja poziomu”. Na wysokości drugiego elementu do którego odchodziła linia pomocnicza. Po lewej stronie widoczny jest niewielki prostokątny element prowadzący do okręgu wypełnionego współśrodkowymi okręgami. Okręgi usytuowane są na linii obwiedni urządzenia. Z lewej jego strony widoczny jest element złożony z dwóch prostokątów o kształcie obróconej w lewą stronę litery t. Od tego elementu odchodzi w lewo linia pomocnicza opisana powyżej jako poziomowskaz. Z lewej strony widoczny jest prostokątny element. Element połączony jest z okrągłym elementem oraz z drugim okręgiem występującym wewnątrz. Od tego elementu odchodzi linia pomocnicza opisana od góry jako krócieć sygnalizatora poziomu. Poniżej tego elementu widoczny jest prostokąt nachodzący na ten element od dołu, o szerokości niewiele od niego większej. Z prawej strony znajduje się element analogiczny do znajdującego się na szczycie prawej strony urządzenia. Element ma dwa koliste elementy poniżej elementu o kształcie obróconej litery t. Z prawej jego strony zaznaczona jest strzałka o obwiedni koloru czarnego. Opisana jest poniżej jako spust wody złożowej.
Cały element usytuowany jest na prostokątnym elemencie wypełnionym kreskowaniem który połączony jest z dwoma prostokątami wydłużonymi w pionie po jego lewej i prawej stronie. Na środku prostokątnego elementu poniżej niego znajduje się prostokąt wydłużony w poziomie. Ma on poziomą linią pośrodku. Od niego od osi symetrii odchodzi w dół wydłużony element z kolanem w lewą stronę. Element zmienia się w kierunek poziomy. Rozszerza się na końcu do elementu w kształcie obróconej w lewą stronę litery te. Pośrodku niego znajduje się trójkąt skierowany w jego kierunku. Powyżej tego elementu znajduje się linia pomocnicza powyżej której znajduje się opis ‘Spust zanieczyszczeń’. Na szczycie i dole elementu po lewej stornie prowadzą linie pomocnicze do pionowej linii wymiarowej zakończonej strzałkami. Opisana jest ona na środku oznaczeniem .
Schemat przedstawiony z lewej strony jest wydłużonego kształtu. Usytuowany jest on pionowo. Na dole schemat zakończony jest poziomym prostokątem wypełnionym szarym kolorem. Od góry prostokąt jest zaokrąglony. Dodatkowo posiada w osi symetrii niewielki wydłużony element. Całość schematycznie obrysowana jest podwójną czarną linią wypełnioną kolorem szarym. W środku schematu, w jego górnej części widoczne są dwie poziome linie. Poniżej nich znajduje się zestaw elementów. Elementy ustawione są w poziomym szeregu o kształcie podwójnego trójkąta połączonego wierzchołkami w połowie ich wysokości. Z lewej strony, po wewnętrznej stronie elementu, znajduje się wygięty w górę prostokątny element z zaznaczonym kwadratem w górnym jego fragmencie. Na wysokości połączenia elementu z obudową, po zewnętrznej stronie widoczny jest prostokątny element. Element ma poziomą orientacje. Na rysunku jest zaznaczony kolorem żółtym. Przy końcu prostokąt ulega rozszerzeniu. W górnej i dolnej części prostokąta znajdują się elementy o przekroju kwadratu. Po prawej stronie elementu znajduje się strzałka zwrócona w prawą stronę. Strzałka jest koloru białego. U dołu znajduje się opis: wylot gazu. Poniżej prostokątnego elementu znajduje się kolejny prostokątny element. Jest on wydłużony w pionie. Element ten zawiera cienki prostokąt o orientacji pionowej. Usytuowany on jest po prawej stronie w niewielkiej odległości od osi rysunku. Na końcach elementu widać prostokątne rozszerzenia. Element ten jest połączony z znajdującym się powyżej prostokątem. W dolnej jego części widoczny jest podział elementu w którym się znajduje wraz z prostokątem o wielkości połowy obudowy. Z lewej strony w dolnej części wydłużonego elementu znajduje się wlot gazu. Wlot gazu jest oznaczony kolorem szarym. Kształt wlotu jest prostokątny. Z lewej strony wlot ulega rozszerzeniu. Na końcu wlotu jest widoczne zaznaczenie kołnierza. Kołnierz jest połączony śrubami. Z lewej strony w kierunku wlotu znajduje się biała strzałka o czarnym obramowaniu. Opisana jest ona jako wlot gazu. Z prawej strony – na zewnątrz urządzenia - na wysokości wlotu gazu znajduje się pionowy element. Skierowany jest on ku górze. Element jest połączony z kolejnym elementem pionowym. U dołu elementu widoczny jest hak na którym zawieszony jest okrągły element widoczny z boku. Jest on koloru szarego. Składa się on z okrągłych elementów zakończonych po prawej stronie okrągłym elementem ze schematycznie zaznaczonymi dwoma uchwytami oraz kółkami reprezentującymi śruby.
Wewnątrz urządzenia widoczny jest okrągły element z małymi okręgami. Poniżej niego, z lewej strony widoczny jest prostokątny element. Prostokąt jest zaokrąglony z lewej strony. Prostokąt jest mniejszy niż połowa szerokości obudowy. Poniżej niego widać podobny element z okręgiem znajdującym się z jego prawej strony. Na wysokości obu prostokątów znajdują się dwa elementy koloru szarego. Elementy są o kształcie odwróconej w lewą stronę litery t. Pomiędzy nimi umieszczone są dwa elementy o kształcie półokręgu. Wewnątrz nich umieszczone są dodatkowe półokręgi. Elementy te podpisane są jako króćce regulacji poziomu.
Poniżej widocznych wewnątrz urządzenia elementów znajduje się szary prostokąt. Po jego lewej stronie na obudowie widoczny jest ciemniejszy prostokąt. Wydłużony jest on ku górze. Po lewej stronie znajduje się płaski sześciokąt. W środku szarego elementu widoczny jest okrąg. Do okręgu po łuku dochodzi linia, która przed osią elementu schodzi pionowo w dół. Od tej linii, wewnątrz okręgu znajduje się prostokąt zakończony rozszerzeniem. Poniżej niego znajduje się strzałka o czarnej obwiedni. Strzałka podpisana jest jako spust zanieczyszczeń. Po lewej stronie schematu znajduje się pionowa linia ze strzałkami. Opisana jest liczbą .
Po prawej stronie schematu znajduje się drugi schemat narysowany cienkimi liniami koloru czarnego. Na górze schematu widoczne są dwa prostokąty. Prostokąty wydłużone są w poziomie. Dodatkowo prostokąty połączone są mniejszym prostokątem wyraźnie cieńszym od pozostałych. Poniżej nich znajduje się zwężenie prowadzące do długiego prostokątnego. Drugi prostokąt wydłużony jest w pionie. Na jego górze znajduje się prostokąt zawierający w swoim centrum okrąg wypełniony współśrodkowymi okręgami. Od tego elementu w prawą stronę odchodzi linia pomocnicza podpisana jako odpowietrzenie. Z lewej strony prostokąta na zewnątrz urządzenia znajduje się element w kształcie odwróconej w lewą stronę litery t. Element ma zakończenie w formie małego rombu. Poniżej znajduje się analogiczny element. Od obu elementów odchodzą linie pomocnicze podpisane jako pomiar różnicy ciśnień na demisterze. Z prawej strony poza urządzeniem znajduje się analogiczny element jak po lewej stronie. Element jest w kształcie odwróconej litery t. Zawiera on dwa okrągłe elementy. Z prawej strony zaznaczona jest strzałka o czarnej obwiedni. Podpisana jest jako wylot gazu. Poniżej prostokąta znajduje się prostokątny element wypełniony kreskowaniem pod kątem stopni. Kreskowanie jest wykonane w dwóch kierunkach. Poniżej niego znajduje się pusty prostokąt. Poniżej widoczny jest pusty prostokąt, zaś poniżej niego prostokąt, który z lewej strony od dołu posiada rozszerzenie ku dołowi. Poniżej niego, poza jego obrysem, znajduje się osiowo usytuowany prostokąt wielkości połowy obudowy. Prostokąt wypełniony jest pionowymi kreskami. Poniżej niego widać obramówkę z cienkiej czarnej linii od której od dołu widoczna jest linia prowadząca w lewą stronę pod kątem stopni. Z lewej strony poza urządzeniem widoczny jest element składający się z trzech prostokątów połączonych współosiowo o zwiększającej się średnicy w lewym kierunku. Z lewej strony powyżej tego elementu znajduje się podpis kruciec rewizyjny.
Poniżej prostokątnego elementu z wypełnieniem w formie pionowych linii znajdują się dwie linie pionowe. Linie odchodzą od tego elementu. Poniżej wysokości zaznaczenia kurka rewizyjnego znajduje się prostokątny element wypełniający środek urządzenia. Element jest wydłużony poziomo. Zawiera po jego lewej i prawej stronie prostokątne elementy wydłużone w pionie, których zakończenia nieznacznie wystają poza obrys prostokąta. Z lewej strony poza obrysem urządzenia znajduje się element analogiczny do elementu znajdującego się po jego prawej stronie u góry. Po lewej stronie znajduje się strzałka z obwiednią koloru czarnego opisana na górze jako wlot gazu.
Poniżej nich, wewnątrz obwiedni urządzenia, znajduje się z lewej strony zaokrąglona obwiednia wskazująca na obudowę urządzenia. Pośrodku niej usytuowany jest cienki prostokątny element. Element połączony jest z innym okrągłym elementem o wypełnieniu współśrodkowymi okręgami. Z lewej strony dołączony jest pionowy krótki element o przekroju prostokątnym skierowany w górę. Do elementu tego w lewą stronę odchodzi linia pomocnicza z podpisem „Pomiar ciś.”. Poniżej tego elementu wewnątrz obwiedni urządzenia widoczne są dwie nieregularne linie poziome. Linie wznoszą się od lewej i prawej strony ku środkowi po łuki. Poniżej niego widoczny jest nieregularny obrys. Pośrodku osi urządzenia znajduje się okrąg wypełniony współśrodkowymi okręgami od którego odchodzi w prawą stronę linia pomocnicza. Linia rozwidla się do analogicznego elementu znajdującego się poniżej niego. Linia pomocnicza opisana jest powyżej jako „Regulacja poziomu”. Na wysokości drugiego elementu do którego odchodziła linia pomocnicza. Po lewej stronie widoczny jest niewielki prostokątny element prowadzący do okręgu wypełnionego współśrodkowymi okręgami. Okręgi usytuowane są na linii obwiedni urządzenia. Z lewej jego strony widoczny jest element złożony z dwóch prostokątów o kształcie obróconej w lewą stronę litery t. Od tego elementu odchodzi w lewo linia pomocnicza opisana powyżej jako poziomowskaz. Z lewej strony widoczny jest prostokątny element. Element połączony jest z okrągłym elementem oraz z drugim okręgiem występującym wewnątrz. Od tego elementu odchodzi linia pomocnicza opisana od góry jako krócieć sygnalizatora poziomu. Poniżej tego elementu widoczny jest prostokąt nachodzący na ten element od dołu, o szerokości niewiele od niego większej. Z prawej strony znajduje się element analogiczny do znajdującego się na szczycie prawej strony urządzenia. Element ma dwa koliste elementy poniżej elementu o kształcie obróconej litery t. Z prawej jego strony zaznaczona jest strzałka o obwiedni koloru czarnego. Opisana jest poniżej jako spust wody złożowej.
Cały element usytuowany jest na prostokątnym elemencie wypełnionym kreskowaniem który połączony jest z dwoma prostokątami wydłużonymi w pionie po jego lewej i prawej stronie. Na środku prostokątnego elementu poniżej niego znajduje się prostokąt wydłużony w poziomie. Ma on poziomą linią pośrodku. Od niego od osi symetrii odchodzi w dół wydłużony element z kolanem w lewą stronę. Element zmienia się w kierunek poziomy. Rozszerza się na końcu do elementu w kształcie obróconej w lewą stronę litery te. Pośrodku niego znajduje się trójkąt skierowany w jego kierunku. Powyżej tego elementu znajduje się linia pomocnicza powyżej której znajduje się opis ‘Spust zanieczyszczeń’. Na szczycie i dole elementu po lewej stornie prowadzą linie pomocnicze do pionowej linii wymiarowej zakończonej strzałkami. Opisana jest ona na środku oznaczeniem .

Separator dwufazowy służy do rozdzielenia gazu od fazy ciekłej. Występuje w postaci separatorów pionowych i poziomych.
Źródło: GroMar Sp. z o. o., licencja: CC BY-SA 3.0.
Na ekranie widać czarno‑biały schemat przedstawiający przekrój separatora wstępnego poziomego dwu‑fazowego. Separator ropopochodnych jest to urządzenie oddzielające zanieczyszczenia ropopochodnych od reszty substancji na przykład oddzielenie części oleistych od wody.
Zbiornik jest w kształcie cylindra o orientacji poziomej. Wierzchołki cylindra są zaokrąglone. Na górze separatora z jego lewej i prawej strony znajdują się elementy w kształcie grzybka. Nad grzybkiem po lewej stronie ekrany znajduje się strzałka o orientacji pionowej z grotem skierowanym w dół. Obok strzałki znajduje się napis gaz plus woda złożowa. Nad grzybkiem widocznym po prawej stronie separatora znajduje się strzałka o orientacji pionowej z grotem skierowanym do góry. Obok strzałki po prawej stronie znajduje się napis: gaz.
W połowie długości cylindra znajduje się pionowa czarna linia dzieląca go na dwie części. W lewej części znajdują się strzałki wymiarowe wysokość zbiornika. Po lewej stronie strzałek widać cyfrę: . Przez cały zbiornik w połowie jego wysokości przechodzi pozioma przerywana linia informująca o osi symetrii.
W połowie prawej części zbiornika od dolnej krawędzi do linii osi symetrii znajduje się prostokątny element którego górna połowa jest w kształcie harmonijki. Po prawej stronie elementu na osi symetrii oparty jest półokrąg którego łuk skierowany jest w stronę dolnej krawędzi separatora.
Separator osadzony jest na dwóch nóżkach. Pod dolną krawędzią separatora w okolicach prawego boku znajdują się trzy elementy o kształcie okręgów. W prawym dolnym rogu zbiornika znajduje się przyłącze rurowe na końcu którego widać okrągły kołnierz. Na dole schematu znajdują się strzałki wymiarujące długość zbiornika o kształcie cylindra. Nad strzałkami widać cyfrę .
Zbiornik jest w kształcie cylindra o orientacji poziomej. Wierzchołki cylindra są zaokrąglone. Na górze separatora z jego lewej i prawej strony znajdują się elementy w kształcie grzybka. Nad grzybkiem po lewej stronie ekrany znajduje się strzałka o orientacji pionowej z grotem skierowanym w dół. Obok strzałki znajduje się napis gaz plus woda złożowa. Nad grzybkiem widocznym po prawej stronie separatora znajduje się strzałka o orientacji pionowej z grotem skierowanym do góry. Obok strzałki po prawej stronie znajduje się napis: gaz.
W połowie długości cylindra znajduje się pionowa czarna linia dzieląca go na dwie części. W lewej części znajdują się strzałki wymiarowe wysokość zbiornika. Po lewej stronie strzałek widać cyfrę: . Przez cały zbiornik w połowie jego wysokości przechodzi pozioma przerywana linia informująca o osi symetrii.
W połowie prawej części zbiornika od dolnej krawędzi do linii osi symetrii znajduje się prostokątny element którego górna połowa jest w kształcie harmonijki. Po prawej stronie elementu na osi symetrii oparty jest półokrąg którego łuk skierowany jest w stronę dolnej krawędzi separatora.
Separator osadzony jest na dwóch nóżkach. Pod dolną krawędzią separatora w okolicach prawego boku znajdują się trzy elementy o kształcie okręgów. W prawym dolnym rogu zbiornika znajduje się przyłącze rurowe na końcu którego widać okrągły kołnierz. Na dole schematu znajdują się strzałki wymiarujące długość zbiornika o kształcie cylindra. Nad strzałkami widać cyfrę .

Schemat budowy separatorów wstępnych dwufazowych poziomych:
1 – spust,
2, 3 – spust części stałych,
4 – właz kontrolny,
5 – wlot gazu ropy i wody,
6 – wylot gazu,
7 – żaluzje,
8 – odpływ ropy i wody złożowej.
1 – spust,
2, 3 – spust części stałych,
4 – właz kontrolny,
5 – wlot gazu ropy i wody,
6 – wylot gazu,
7 – żaluzje,
8 – odpływ ropy i wody złożowej.
Źródło: GroMar Sp. z o. o., licencja: CC BY-SA 3.0.
Na zdjęciu widać stalowy separator dwufazowy pionowy typu Rdziesięć łamane na tysiąc, który wykorzystywany jest do rozdziału fazy gazowej od ciekłej. U góry separatora znajduje się czerwony zawór bezpieczeństwa w kształcie odwróconej fajki skierowanej szyjką do góry. Z prawej strony separatora biegnie równolegle do niego cienka stalowa rura. Rura przyłącza się do separatora w miejscu zlokalizowanym pod zaworem bezpieczeństwa. Rura ta wykorzystywana jest do wyprowadzenia gazu. U podstawy rury znajduje się czerwony gazomierz z ekranem ciekłokrystalicznym, który wykorzystywany jest do pomiaru przepływającego gazu. Na dole separatora znajduje się przyłączona do niego czarna cienka rura która zakończona jest od strony separatora czerwonym kurkiem. Jest to zawór spustowy. Powyżej przyłącza rury na separatorze zamontowany jest okrągły manometr, który za pomocą wskazówki pokazuje wartość ciśnienie w zbiorniku. Za separatorem znajdują się drzewa iglaste.

Separator dwufazowy pionowy typu służący do rozdziału fazy gazowej od ciekłej, wyposażony jest w zawór bezpieczeństwa, manometr, spust cieczy oraz wyprowadzenie gazu z gazomierzem do pomiaru ilości przepływającego gazu ziemnego.
Źródło: GroMar Sp. z o.o., licencja: CC BY-SA 3.0.
Na ekranie widoczny jest separator stojący dwufazowy. Separator wykorzystuje siłę odśrodkową i siłę grawitacji, aby rozdzielić wydobywany z otworu płyn na gaz i ciec. Nie może natomiast rozdzielić ropy naftowej i wody.
Widoczny na ilustracji separator składa się z cylindra, w orientacji pionowej, zaokrąglonego u góry. Z jego górnej części poprowadzona jest rura w kształcie fajki skierowanej w dół. W dolnej części tej rury znajduje się zawór. Wewnątrz górnej części separatora znajduje się łapacz mgły. Jest to okrągły element z elementami przypominającymi korki. W dolnej części zbiornika znajduje się deflektor będący prostopadłościanem. Na wysokości deflektora znajduje się wiele otworów, do których można przyłączyć rury. Z jednego z większych otworów na prawo od zbiornika poprowadzona jest w dół rura.
Widoczny na ilustracji separator składa się z cylindra, w orientacji pionowej, zaokrąglonego u góry. Z jego górnej części poprowadzona jest rura w kształcie fajki skierowanej w dół. W dolnej części tej rury znajduje się zawór. Wewnątrz górnej części separatora znajduje się łapacz mgły. Jest to okrągły element z elementami przypominającymi korki. W dolnej części zbiornika znajduje się deflektor będący prostopadłościanem. Na wysokości deflektora znajduje się wiele otworów, do których można przyłączyć rury. Z jednego z większych otworów na prawo od zbiornika poprowadzona jest w dół rura.

Separator stojący dwufazowy. Separator wykorzystuje siłę grawitacji i odśrodkową, aby rozdzielić wydobywany z otworu płyn na gaz i ciecz. Nie może on oddzielić ropy naftowej i wody.
Źródło: GroMar Sp. z o. o., licencja: CC BY-SA 3.0.
Na ekranie widoczny jest schemat oddzielacza dwufazowego. Oddzielacz dwufazowy jest to zbiornik służący do oddzielania cieczy od gazu.
Widoczny na ilustracji oddzielacz dwufazowy składa się z pionowego cylindra zaokrąglonego z obu stron. Z samej góry cylindra znajduje się element na kształt grzybka oznaczony numerem . Jest to odprowadzenie gazu. W górnej części cylindra, w środku znajduje się łapacz mgły oznaczony numerem . Jest to okrągły element zaznaczony pionowymi kreskami. W środkowej części cylindra, na zewnątrz, z tyłu znajduje się rura z otworem oznaczona numerem . Jest to właz rewizyjny. Wewnątrz zbiornika lekko poniżej włazu rewizyjnego znajduje się okrągłe sito, a na nim prostokąt w orientacji pionowej. Prostokąt oznaczony jest numerem i jest to deflektor. Na wysokości deflektora z lewej strony zbiornika znajduje się miejsce na połącznie z przewodem oznaczone numerem . Jest to wlot gazu. Nad deflektorem znajduje się pomarańczowa strzałka skierowana grotem w górę. Na lewo od wlotu gazu znajduje się pomarańczowa strzałka skierowana grotem w prawo. Pod wlotem gazu, z prawej i lewej strony zbiornika znajdują się dwa elementy w kształcie grzybków oznaczone numerem . Są to kroćce na poziomowskaz. Z dołu zbiornika poprowadzony jest przewód oznaczony numerem . Jest to spust wody złożowej. Pod deflektorem znajduje się niebieska strzałka skierowana grotem w dół. Na prawo od spustu wody złożowej znajduje się niebieska strzałka skierowana grotem w prawo.
Widoczny na ilustracji oddzielacz dwufazowy składa się z pionowego cylindra zaokrąglonego z obu stron. Z samej góry cylindra znajduje się element na kształt grzybka oznaczony numerem . Jest to odprowadzenie gazu. W górnej części cylindra, w środku znajduje się łapacz mgły oznaczony numerem . Jest to okrągły element zaznaczony pionowymi kreskami. W środkowej części cylindra, na zewnątrz, z tyłu znajduje się rura z otworem oznaczona numerem . Jest to właz rewizyjny. Wewnątrz zbiornika lekko poniżej włazu rewizyjnego znajduje się okrągłe sito, a na nim prostokąt w orientacji pionowej. Prostokąt oznaczony jest numerem i jest to deflektor. Na wysokości deflektora z lewej strony zbiornika znajduje się miejsce na połącznie z przewodem oznaczone numerem . Jest to wlot gazu. Nad deflektorem znajduje się pomarańczowa strzałka skierowana grotem w górę. Na lewo od wlotu gazu znajduje się pomarańczowa strzałka skierowana grotem w prawo. Pod wlotem gazu, z prawej i lewej strony zbiornika znajdują się dwa elementy w kształcie grzybków oznaczone numerem . Są to kroćce na poziomowskaz. Z dołu zbiornika poprowadzony jest przewód oznaczony numerem . Jest to spust wody złożowej. Pod deflektorem znajduje się niebieska strzałka skierowana grotem w dół. Na prawo od spustu wody złożowej znajduje się niebieska strzałka skierowana grotem w prawo.

Oddzielacz dwufazowy:
1 – odprowadzenie gazu,
2 – łapacz mgły,
3 – właz rewizyjny,
4 – deflektor,
5 – wlot gazu,
6 – króćce na poziomowskaz,
7 – spust wody złożowej.
1 – odprowadzenie gazu,
2 – łapacz mgły,
3 – właz rewizyjny,
4 – deflektor,
5 – wlot gazu,
6 – króćce na poziomowskaz,
7 – spust wody złożowej.
Źródło: GroMar Sp. z o. o., licencja: CC BY-SA 3.0.
Na ekranie widoczny jest oddzielacz dwufazowy. Oddzielacz wykorzystuje siłę odśrodkową i siłę grawitacji, aby rozdzielić wydobywany z otworu płyn na gaz i ciecz.
Widoczny na zdjęciu separator jest pionowym kulistym zbiornikiem z powłoką metalową. Z prawej strony separatora znajduje się dopływ gazu. Rura doprowadzająca gaz jest koloru żółtego. Obok rury znajduje się ciśnieniomierz. Za separatorem znajduje się sieć rur różnego przeznaczenia.
Widoczny na zdjęciu separator jest pionowym kulistym zbiornikiem z powłoką metalową. Z prawej strony separatora znajduje się dopływ gazu. Rura doprowadzająca gaz jest koloru żółtego. Obok rury znajduje się ciśnieniomierz. Za separatorem znajduje się sieć rur różnego przeznaczenia.

Oddzielacz dwufazowy (separator) jest poziomym, pionowym lub kulistym zbiornikiem z powłoką metalową.
Źródło: GroMar Sp. z o.o., licencja: CC BY-SA 3.0.
Na ekranie widoczny jest wymiennik ciepła. Wymiennik ciepła jest urządzeniem umożliwiającym wymianę ciepła pomiędzy płynami o różnej temperaturze. Wymiana ciepła zachodzi poprzez zjawiska konwekcji i przewodzenia.
Widoczny na zdjęciu wymiennik składa się z długiego cylindra w orientacji poziomej pogrubionego na obu końcach. Znajduje się on na dwóch podstawach. Za wymiennikiem znajduje się siedem cylindrów w orientacji poziomej połączonych ze sobą za pomocą żółtych rur. Do wymiennika ciepła poprowadzona jest żółta rura wychodząca z ziemi. Nad wymiennikiem ciepła znajduje się ciśnieniomierz. Z lewej strony i w oddali znajduje się sieć rur różnego przeznaczenia.
Widoczny na zdjęciu wymiennik składa się z długiego cylindra w orientacji poziomej pogrubionego na obu końcach. Znajduje się on na dwóch podstawach. Za wymiennikiem znajduje się siedem cylindrów w orientacji poziomej połączonych ze sobą za pomocą żółtych rur. Do wymiennika ciepła poprowadzona jest żółta rura wychodząca z ziemi. Nad wymiennikiem ciepła znajduje się ciśnieniomierz. Z lewej strony i w oddali znajduje się sieć rur różnego przeznaczenia.

Wymiennik ciepła dzięki odpowiedniej konfiguracji układu rur ma zapewnić wymianę ciepła pomiędzy płynami.
Źródło: GroMar Sp. z o.o., licencja: CC BY-SA 3.0.
Na ekranie znajduje się ilustracja wymiennika ciepła wyposażonego w kondensator, chłodnicę. Wymiennik ciepła jest urządzeniem umożliwiającym wymianę ciepła pomiędzy płynami o różnej temperaturze. Wymiana ciepła zachodzi poprzez zjawiska konwekcji i przewodzenia.
Widoczne na ilustracji urządzenie składa się z długiego cylindra w orientacji poziomej zaokrąglonego z obu stron. Cylinder umiejscowiony jest na trzech podporach. Pierwsze dwie od prawej strony są prostokątne, a trzecia jest okrągła i przechodzi na wylot przez cylinder tak, że znajduje się również nad cylindrem. W środku cylindra znajdują się przewody chłodzące. Rury chłodnicze poprowadzone są poziomo i są zaokrąglone z prawej strony. Na zdjęciu widoczne są cztery przewody, a za nimi spora ilość następnych. Przewody przymocowane są do obudowy za pomocą płaskich elementów. Lewa część cylindra to wymiennik ciepła. Wymiennik ciepła oddzielony jest od reszty za pomocą zgrubienia na cylindrze. Zgrubienie jest w kształcie walca i z obu stron przymocowane jest dużą ilością śrub.
Widoczne na ilustracji urządzenie składa się z długiego cylindra w orientacji poziomej zaokrąglonego z obu stron. Cylinder umiejscowiony jest na trzech podporach. Pierwsze dwie od prawej strony są prostokątne, a trzecia jest okrągła i przechodzi na wylot przez cylinder tak, że znajduje się również nad cylindrem. W środku cylindra znajdują się przewody chłodzące. Rury chłodnicze poprowadzone są poziomo i są zaokrąglone z prawej strony. Na zdjęciu widoczne są cztery przewody, a za nimi spora ilość następnych. Przewody przymocowane są do obudowy za pomocą płaskich elementów. Lewa część cylindra to wymiennik ciepła. Wymiennik ciepła oddzielony jest od reszty za pomocą zgrubienia na cylindrze. Zgrubienie jest w kształcie walca i z obu stron przymocowane jest dużą ilością śrub.

Wymiennik ciepła wyposażony jest w kondensator (chłodnicę).
Źródło: GroMar Sp.z o. o., licencja: CC BY-SA 3.0.
Na ekranie widoczna jest kolumna stabilizacyjna. Kolumna stabilizacyjna to zbiornik frakcjonujący przeznaczony do oddzielania gazu od cieczy lub obniżania ciśnienia par cieczy.
Widoczna na ilustracji kolumna składa się z walca w orientacji pionowej. Walec jest pusty w środku. Podstawa jest betonowa, a powyżej w środkowej części znajdują się dwie półki perforowane oraz pięć półek z kołpakiem. Półki ułożone są od dołu w kolejności półka z kołpakiem, półka perforowana, półka z kołpakiem, półka perforowana oraz trzy półki z kołpakiem. Górna cześć walca jest zabudowana. Na samej górze kolumny znajduje się balkon z barierkami, rurami przemysłowymi oraz prostopadłościennymi urządzeniami takimi jak wentylacje. Wokół kolumny znajduje się wiele balkonów. Pomiędzy balkonami znajdują się zabudowane drabinki prowadzące na wyższy balkon. Z prawej strony kolumny poprowadzone są rury przemysłowe. U dołu kolumny, w pewnej odległości, znajduje się dodatkowy balkon na podwyższeniu. Poprowadzone są tam rury przemysłowe oraz znajdują się tam prostopadłościenne urządzenia takie jak wentylacje.
Widoczna na ilustracji kolumna składa się z walca w orientacji pionowej. Walec jest pusty w środku. Podstawa jest betonowa, a powyżej w środkowej części znajdują się dwie półki perforowane oraz pięć półek z kołpakiem. Półki ułożone są od dołu w kolejności półka z kołpakiem, półka perforowana, półka z kołpakiem, półka perforowana oraz trzy półki z kołpakiem. Górna cześć walca jest zabudowana. Na samej górze kolumny znajduje się balkon z barierkami, rurami przemysłowymi oraz prostopadłościennymi urządzeniami takimi jak wentylacje. Wokół kolumny znajduje się wiele balkonów. Pomiędzy balkonami znajdują się zabudowane drabinki prowadzące na wyższy balkon. Z prawej strony kolumny poprowadzone są rury przemysłowe. U dołu kolumny, w pewnej odległości, znajduje się dodatkowy balkon na podwyższeniu. Poprowadzone są tam rury przemysłowe oraz znajdują się tam prostopadłościenne urządzenia takie jak wentylacje.

Kolumna stabilizacyjna to zbiornik frakcjonujący przeznaczony do oddzielania gazu od cieczy lub obniżania ciśnienia par cieczy.
Źródło: GroMar Sp. z o. o., licencja: CC BY-SA 3.0.
Na ekranie widoczny jest kondensator inaczej nazywany chłodnicą. Stanowi on wyposażenie wymiennika ciepła. Służy ona do wymiany ciepła między ciałami o różnej temperaturze, jest celem jest zmniejszenie różnicy temperatury.
Widoczna na ilustracji chłodnica przedstawiona została jako dwie prostokątne pomarańczowe płyty na nóżkach. Pomiędzy płytami głównymi znajduje się pakiet płyt termicznych połączonych ze sobą. Główne płyty połączone są ze sobą za pomocą metalowych prętów po bokach. Pręty wystają w tylnej części kondensatora. Za ostatnią płytą znajduje się dodatkowa nóżka, która jest połączona z ostatnią płytą. Na przedniej płycie widocznej są cztery otwory.
Widoczna na ilustracji chłodnica przedstawiona została jako dwie prostokątne pomarańczowe płyty na nóżkach. Pomiędzy płytami głównymi znajduje się pakiet płyt termicznych połączonych ze sobą. Główne płyty połączone są ze sobą za pomocą metalowych prętów po bokach. Pręty wystają w tylnej części kondensatora. Za ostatnią płytą znajduje się dodatkowa nóżka, która jest połączona z ostatnią płytą. Na przedniej płycie widocznej są cztery otwory.

Kondensator (chłodnica) stanowi wyposażenie wymiennika ciepła.
Źródło: GroMar Sp. z o. o., licencja: CC BY-SA 3.0.
Na ekranie widoczny jest zbiornik gazoliny. Zbiornik gazoliny służy do przechowywania kondensatu, czyli cieczy zawierającej węglowodory ciekłe o składzie bardzo lekkiej ropy naftowej.
Widoczny na ilustracji zbiornik ma cylindryczny kształt z zaokrąglonymi końcami i jest ułożony w orientacji poziomej. Znajduje się on na dwóch betonowych podporach. U góry po prawej stronie posiada balkon z zabudowaną drabinką. Po jego prawej stronie znajduje się metalowy podest, na który prowadzą schody. Obok podestu znajdują się dwie pompy przyłączone do zbiornika.
Widoczny na ilustracji zbiornik ma cylindryczny kształt z zaokrąglonymi końcami i jest ułożony w orientacji poziomej. Znajduje się on na dwóch betonowych podporach. U góry po prawej stronie posiada balkon z zabudowaną drabinką. Po jego prawej stronie znajduje się metalowy podest, na który prowadzą schody. Obok podestu znajdują się dwie pompy przyłączone do zbiornika.

Zbiornik gazoliny ma cylindryczny kształt, służy do przechowywania kondensatu (gazoliny), czyli cieczy zawierającej węglowodory ciekłe o składzie bardzo lekkiej ropy naftowej.
Źródło: GroMar Sp. z o. o., licencja: CC BY-SA 3.0.
Na ekranie widoczny jest kondensator. Kondensator wykorzystuje chłodzenie wodne lub powietrze w celu skroplenia gorących par w ciecz.
W centralnej części zdjęcia znajduje się duży cylinder. Z jego góry poprowadzone są rury. W połowie jego wysokości w orientacji poziomej poprowadzona jest belka. Z prawej strony zdjęcia znajduje się cylindryczny zbiornik o mniejszym promieniu niż ten na środku. W jego górnej części widoczne są pionowe druty, a za pomocą niebieskich przewodów połączony jest z resztą układu. W lewej części zdjęcia znajdują się dwie pionowe rury oraz jedna pozioma umieszczona nad nimi. Pierwsza pionowa rura dołączona jest do poziomej. Przed dużym cylindrem i belką znajduje się mały żółty cylinder, z którego odchodzi wiele rur. Rury małego cylindra połączone są z drugą pionową rurą obok, której znajduje się ciśnieniomierz, z czarną pompą znajdującą się na ziemi, zaworem oraz innymi elementami układu. Na pierwszym planie zdjęcia znajduje się niebieska beczka z symbolem łatwopalnej substancji. Jest ona połączona wężem z żółtym cylindrem.
W centralnej części zdjęcia znajduje się duży cylinder. Z jego góry poprowadzone są rury. W połowie jego wysokości w orientacji poziomej poprowadzona jest belka. Z prawej strony zdjęcia znajduje się cylindryczny zbiornik o mniejszym promieniu niż ten na środku. W jego górnej części widoczne są pionowe druty, a za pomocą niebieskich przewodów połączony jest z resztą układu. W lewej części zdjęcia znajdują się dwie pionowe rury oraz jedna pozioma umieszczona nad nimi. Pierwsza pionowa rura dołączona jest do poziomej. Przed dużym cylindrem i belką znajduje się mały żółty cylinder, z którego odchodzi wiele rur. Rury małego cylindra połączone są z drugą pionową rurą obok, której znajduje się ciśnieniomierz, z czarną pompą znajdującą się na ziemi, zaworem oraz innymi elementami układu. Na pierwszym planie zdjęcia znajduje się niebieska beczka z symbolem łatwopalnej substancji. Jest ona połączona wężem z żółtym cylindrem.

Kondensator wykorzystuje chłodzenie wodne lub powietrzne w celu skroplenia gorących par w ciecz.
Źródło: GroMar Sp. z o.o., licencja: CC BY-SA 3.0.
Na ekranie widoczna jest pompa śrubowa. Pompa śrubowa działa w oparciu o specjalną śrubę ślimakową, która obracając się wymusza transport zasysanej cieczy.
Widoczna na ilustracji pompa śrubowa składa się z cylindra w orientacji poziomej. W lewej części cylindra znajduje się świder. Obudowa wokół świdra posiada kształt taki, aby świder mógł swobodnie się poruszać. Na prawo od świdra znajduje się ramię wymuszające ruch. Ramię z prawej strony przymocowane jest do silnika. Od cylindra na wysokości ramienia wymuszającego ruch poprowadzona jest rura w kształcie fajki. Rura poprowadzona jest w prawą stronę, ale posiada otwór skierowany w dół. Do otworu wprowadzany jest element w kształcie krążka z walcem w orientacji pionowej.
Widoczna na ilustracji pompa śrubowa składa się z cylindra w orientacji poziomej. W lewej części cylindra znajduje się świder. Obudowa wokół świdra posiada kształt taki, aby świder mógł swobodnie się poruszać. Na prawo od świdra znajduje się ramię wymuszające ruch. Ramię z prawej strony przymocowane jest do silnika. Od cylindra na wysokości ramienia wymuszającego ruch poprowadzona jest rura w kształcie fajki. Rura poprowadzona jest w prawą stronę, ale posiada otwór skierowany w dół. Do otworu wprowadzany jest element w kształcie krążka z walcem w orientacji pionowej.

Pompa śrubowa działa w oparciu o specjalną śrubę ślimakową, która obracając się wymusza transport zasysanej cieczy.
Źródło: GroMar Sp. z o. o., licencja: CC BY-SA 3.0.
Na ekranie widoczna jest pompa śrubowa. Pompa śrubowa służy do tłoczenia ropy naftowej.
Na pierwszym planie zdjęcia znajduje się cylindryczny silnik pompy. W oddali widać cylindryczny element, w którym znajduje się ramię wymuszające ruch świdra oraz element, w którym znajduje się świder. W połowie pompy znajduje się połączenie z brązową rurą wychodzącą w górę. Do silnika dołączony jest żółty przewód.
Na pierwszym planie zdjęcia znajduje się cylindryczny silnik pompy. W oddali widać cylindryczny element, w którym znajduje się ramię wymuszające ruch świdra oraz element, w którym znajduje się świder. W połowie pompy znajduje się połączenie z brązową rurą wychodzącą w górę. Do silnika dołączony jest żółty przewód.

Pompa śrubowa służy do tłoczenia ropy naftowej.
Źródło: GroMar Sp. z o. o., licencja: CC BY-SA 3.0.
Na ekranie widoczne są pompy nurnikowe. Pompy nurnikowe stosowane są do wywarcia ciśnienia i wymuszenia przepływu płynów.
Zdjęcie przedstawia cztery pompy nurnikowe. Dwie lewe są koloru pomarańczowego, a dwie prawe koloru czerwonego. Każda z pomp składa się z prostopadłościanu przy podstawie, z którego poprowadzony ku górze jest cylinder. U góry cylindra znajduje się walec o większym promieniu. Do cylindra dołączona jest pompa. Po przeciwnej stronie do walca dołączony jest kolejny walec, z którego poprowadzone są wąskie rurki. Od podstawy również poprowadzone są wąskie rurki. Rurki prowadzą do ciśnieniomierzy. Wszystkie pompy znajdują się na metalowym stelażu. W tle widoczne są rury.
Zdjęcie przedstawia cztery pompy nurnikowe. Dwie lewe są koloru pomarańczowego, a dwie prawe koloru czerwonego. Każda z pomp składa się z prostopadłościanu przy podstawie, z którego poprowadzony ku górze jest cylinder. U góry cylindra znajduje się walec o większym promieniu. Do cylindra dołączona jest pompa. Po przeciwnej stronie do walca dołączony jest kolejny walec, z którego poprowadzone są wąskie rurki. Od podstawy również poprowadzone są wąskie rurki. Rurki prowadzą do ciśnieniomierzy. Wszystkie pompy znajdują się na metalowym stelażu. W tle widoczne są rury.

Pompy nurnikowe stosowane są do wywarcia ciśnienia i wymuszenia przepływu płynów.
Źródło: GroMar Sp. z o.o., licencja: CC BY-SA 3.0.
Na ekranie widoczna jest instalacja do stabilizacji termicznej. Instalacja składa się z kolumny stabilizacyjnej, zbiorników magazynowych oraz separatorów.
Z prawej strony ilustracji znajduje się kolumna stabilizacyjna. Jest to wysoka wieża z balkonem u samej góry. Na różnych wysokościach znajdują się kolejne balkony. Pomiędzy balkonami znajdują się zabudowane drabiny. Wzdłuż kolumny poprowadzone są rury przemysłowe. Po lewej stronie kolumny znajduje się podest z balkonem. Na lewo od kolumny znajduje się zbiornik magazynowy, a pod nim separatory. Zbiornik magazynowy jest to metalowy prostopadłościan. Separatory przedstawione są jako poziome cylindry zaokrąglone z obu stron. Znajdują się one na metalowych podstawach. Po lewej stronie separatorów znajdują się trzy wysokie walce, będące zbiornikami. Separatory połączone są rurami z kolumną i zbiornikami.
Z prawej strony ilustracji znajduje się kolumna stabilizacyjna. Jest to wysoka wieża z balkonem u samej góry. Na różnych wysokościach znajdują się kolejne balkony. Pomiędzy balkonami znajdują się zabudowane drabiny. Wzdłuż kolumny poprowadzone są rury przemysłowe. Po lewej stronie kolumny znajduje się podest z balkonem. Na lewo od kolumny znajduje się zbiornik magazynowy, a pod nim separatory. Zbiornik magazynowy jest to metalowy prostopadłościan. Separatory przedstawione są jako poziome cylindry zaokrąglone z obu stron. Znajdują się one na metalowych podstawach. Po lewej stronie separatorów znajdują się trzy wysokie walce, będące zbiornikami. Separatory połączone są rurami z kolumną i zbiornikami.

Instalacja do stabilizacji termicznej - kolumna stabilizacyjna, zbiorniki magazynowe wraz z separatorami.
Źródło: GroMar Sp. z o. o., licencja: CC BY-SA 3.0.
Na ekranie widoczna jest instalacja do stabilizacji termicznej. Instalacja składa się z kolumny stabilizacyjnej ze zbiornikiem magazynowym oraz separatorami.
Z lewej strony ilustracji znajduje się kolumna stabilizacyjna. Jest to wysoka wieża z balkonem u samej góry. Na różnych wysokościach znajdują się kolejne balkony. Pomiędzy balkonami znajdują się zabudowane drabiny. Wzdłuż kolumny poprowadzone są rury przemysłowe. Po lewej stronie kolumny znajduje się podest z balkonem. Za kolumną znajduje się niski zbiornik magazynowy. Zbiornik magazynowy jest w kształcie prostopadłościanu. Na prawo od zbiornika znajdują się dwa separatory pionowe. Separatory posiadają mały balkon oraz rurę wychodzącą z ich górnej części. Rury połączone są ze zbiornikiem. Po Na prawo od separatorów znajduje się sporych rozmiarów zbiornik w kształcie walca. Obok dużego zbiornika znajdują się trzy inne zbiorniki również w kształcie walców, ale o mniejszej średnicy. Obok zbiorników znajdują się urządzenia zasilające.
Z lewej strony ilustracji znajduje się kolumna stabilizacyjna. Jest to wysoka wieża z balkonem u samej góry. Na różnych wysokościach znajdują się kolejne balkony. Pomiędzy balkonami znajdują się zabudowane drabiny. Wzdłuż kolumny poprowadzone są rury przemysłowe. Po lewej stronie kolumny znajduje się podest z balkonem. Za kolumną znajduje się niski zbiornik magazynowy. Zbiornik magazynowy jest w kształcie prostopadłościanu. Na prawo od zbiornika znajdują się dwa separatory pionowe. Separatory posiadają mały balkon oraz rurę wychodzącą z ich górnej części. Rury połączone są ze zbiornikiem. Po Na prawo od separatorów znajduje się sporych rozmiarów zbiornik w kształcie walca. Obok dużego zbiornika znajdują się trzy inne zbiorniki również w kształcie walców, ale o mniejszej średnicy. Obok zbiorników znajdują się urządzenia zasilające.

Instalacja do stabilizacji termicznej - kolumna stabilizacyjna ze zbiornikiem magazynowym oraz separatorami.
Źródło: GroMar Sp. z o. o., licencja: CC BY-SA 3.0.
Na ekranie widoczna jest instalacja do stabilizacji termicznej. Instalacja składa się z kolumny stabilizacyjnej i zbiornika.
Z prawej strony ilustracji znajduje się kolumna stabilizacyjna. Jest to wysoka wieża z balkonem u samej góry. Na różnych wysokościach znajdują się kolejne balkony. Pomiędzy balkonami znajdują się zabudowane drabiny. Wzdłuż kolumny poprowadzone są rury przemysłowe. Po lewej stronie kolumny znajduje się podest z balkonem. Z lewej strony ilustracji znajduje się betonowa podstawa, na której znajduje się zbiornik. Zbiornik przedstawiony jest jako cylinder w orientacji poziomej zaokrąglony z obu stron. Zbiornika znajduje się na dwóch podstawach. Na zbiorniku z lewej strony znajduje się balkon. Przed betonową podstawą znajduje się podest ze schodami.
Z prawej strony ilustracji znajduje się kolumna stabilizacyjna. Jest to wysoka wieża z balkonem u samej góry. Na różnych wysokościach znajdują się kolejne balkony. Pomiędzy balkonami znajdują się zabudowane drabiny. Wzdłuż kolumny poprowadzone są rury przemysłowe. Po lewej stronie kolumny znajduje się podest z balkonem. Z lewej strony ilustracji znajduje się betonowa podstawa, na której znajduje się zbiornik. Zbiornik przedstawiony jest jako cylinder w orientacji poziomej zaokrąglony z obu stron. Zbiornika znajduje się na dwóch podstawach. Na zbiorniku z lewej strony znajduje się balkon. Przed betonową podstawą znajduje się podest ze schodami.

Instalacja do stabilizacji termicznej - kolumna stabilizacyjna wraz ze zbiornikiem.
Źródło: GroMar Sp. z o. o., licencja: CC BY-SA 3.0.
Na ekranie widoczny jest zespół kolumn stabilizacyjnych ropy naftowej przedstawiony od tyłu. Zespół kolumn składa się z dwóch kolumn stabilizacyjnych oraz rur przemysłowych.
Kolumna stabilizacyjna to wysoka wieża z balkonem u samej góry. Na różnych wysokościach znajdują się kolejne balkony. Pomiędzy balkonami znajdują się zabudowane drabiny. Wzdłuż kolumn poprowadzone są rury przemysłowe. Po lewej stronie kolumn znajdują się podesty z balkonami. Na ilustracji sześć rur przemysłowych poprowadzonych jest w prawą stronę. Z prawej strony cztery rury są u dołu, a pozostałe dwie poprowadzone są z obu kolumn w połowie ich wysokości.
Kolumna stabilizacyjna to wysoka wieża z balkonem u samej góry. Na różnych wysokościach znajdują się kolejne balkony. Pomiędzy balkonami znajdują się zabudowane drabiny. Wzdłuż kolumn poprowadzone są rury przemysłowe. Po lewej stronie kolumn znajdują się podesty z balkonami. Na ilustracji sześć rur przemysłowych poprowadzonych jest w prawą stronę. Z prawej strony cztery rury są u dołu, a pozostałe dwie poprowadzone są z obu kolumn w połowie ich wysokości.

Zespół kolumn stabilizacyjnych ropy naftowej.
Źródło: GroMar Sp. z o. o., licencja: CC BY-SA 3.0.
Na ekranie widoczny jest zespół kolumn stabilizacyjnych ropy naftowej. Zespół kolumn składa się z dwóch kolumn stabilizacyjnych oraz rur przemysłowych.
Kolumna stabilizacyjna to wysoka wieża z balkonem u samej góry. Na różnych wysokościach znajdują się kolejne balkony. Pomiędzy balkonami znajdują się zabudowane drabiny. Wzdłuż kolumn poprowadzone są rury przemysłowe. Po prawej stronie kolumn znajdują się podesty z balkonami. Na ilustracji sześć rur przemysłowych poprowadzonych jest w lewą stronę i cztery w prawo. Z lewej strony cztery rury są u dołu, a pozostałe dwie poprowadzone są z obu kolumn w połowie ich wysokości.
Kolumna stabilizacyjna to wysoka wieża z balkonem u samej góry. Na różnych wysokościach znajdują się kolejne balkony. Pomiędzy balkonami znajdują się zabudowane drabiny. Wzdłuż kolumn poprowadzone są rury przemysłowe. Po prawej stronie kolumn znajdują się podesty z balkonami. Na ilustracji sześć rur przemysłowych poprowadzonych jest w lewą stronę i cztery w prawo. Z lewej strony cztery rury są u dołu, a pozostałe dwie poprowadzone są z obu kolumn w połowie ich wysokości.

Zespół kolumn stabilizacyjnych ropy naftowej.
Źródło: GroMar Sp. z o. o., licencja: CC BY-SA 3.0.
Na ilustracji widoczny jest schemat instalacji do odwadniania ropy naftowej z elektrodehydratorami. Z lewej strony schematu znajduje się podgrzewacz parowy. Przedstawiony został jako okrąg z literą W w środku. Z jego lewej strony doprowadzana jest ropa naftowa surowa. Po literze W znajdującej się w środku porusza się para wodna. Na prawo od podgrzewacza znajduje się przewód, do którego doprowadzany jest deemulgator. Następnym elementem jest mieszalnik. Został on przedstawiony jako poziomy prostokąt z kreskami po bokach. Po prawej stronie znajdują się trzy dehydratory elektryczne. Przedstawione zostały one jako pionowe prostokąty o zaokrąglonych podstawach. Z dołu dehydratorów wydzielana jest woda. Z prawej strony do dehydratorów dostarczana i wydzielana jest para wodna. Z górnej części wyprowadzana jest odwodniona ropa naftowa.

Schemat instalacji do odwadniania ropy naftowej z elektrodehydratorami.
Źródło: GroMar Sp. z o. o., licencja: CC BY-SA 3.0.
Na zdjęciu przedstawiono czarno – biały schemat instalacji do stabilizacji ropy naftowej.
Z lewej strony schematu znajduje się kształt zbliżony do prostokąta o orientacji pionowej. Na lewej krawędzi prostokąta narysowany jest grot strzałki. Grot strzałki jest zwrócony do góry (wzdłuż krawędzi). W górnej i dolnej części prawej krawędzi prostokąta narysowane są dwa okręgi. W środku okręgów narysowany jest zygzak. Elementy są opisane cyfrą jeden. Są to wymienniki ciepła. Pomiędzy wymiennikami ciepła znajduje się obustronna strzałka. Groty strzałki zwrócone skierowane są w stronę wymienników.
Przez prostokątny kształt oraz dolny wymiennik poprowadzona jest prosta. Na prostej znajduje się grot. Grot zwrócony jest w prawo. Prosta łączy się z lewym prostokątem będącym częśćią elementu opisanego cyfrą sześć czyli grzejnika. Grzejnik jest przedstawiony jako kształt domu. Wewnątrz kształtu, po obu bokach narysowane są cienkie pionowe prostokąty o orientacji pionowej. Środkowa część prostokątów jest w kształcie zygzaka.
Przez prostokątny kształt oraz górny wymiennik poprowadzona jest prosta. Na prostej znajduje się grot. Grot zwrócony jest w prawo. Prosta łączy się z elementem opisanym cyfrą dwa czyli kolumną stabilizującą. Dodatkowo do elementu dochodząc strzałki łączące górne krawędzie prostokątów znajdujących się w grzejniku. Kolumna stabilizująca jest w kształcie kręgla. Dolna część kolumny jest oznaczona przerywanymi liniami. Środkowa część kolumny jest oznaczona poziomymi prostymi. Proste są względem siebie równoległe. Górna część kolumny jest oznaczona linią o kształcie siatki. Oczko siatki jest to rąb. Z dolnej części kolumny wychodzi prosta. Prosta łączy się z dolną podstawą prawego prostokąta w grzejniku. Pomiędzy kolumną, a grzejnikiem prosta przechodzi przez element o kształcie okręgu znajduje się na trójkątnej podstawie. Dodatkowo druga odnoga prostej wychodzącej z kolumny łączy się z prostą pomiędzy wymiennikami ciepła. Z górnej części kolumny wychodzi prosta. Na prostej narysowana jest strzałka. Grot strzałki zwrócony jest w prawo. Prosta łączy się z elementem oznaczonym cyfrą cztery czyli kondensatorem.
Kondensator jest narysowany w formie okręgu w środku którego znajduje się pionowy wężyk. Z prawego boku okręgu odchodzi łamana na końcu której znajduje się grot strzałki skierowany w dół. Z dołu separatora odchodzi prosta łącząca się z elementem oznaczonym cyfrą pięć. Na prostej jest grot strzałki Grot skierowany jest w prawo.
Element oznaczony cyfrą pięć jest to separator. Separator jest o kształcie podłużnego prostokąta o orientacji pionowej. Górna i dolna podstawa krawędź jest zaokrąglona. W środku kształtu, przy podstawie separatora narysowane jest w wypełnienie w formie przerywanych linii. Z górnej i dolnej krawędzi separatora odchodzą proste na których znajdują się strzałki. Groty strzałek są zwrócone w kierunku od separatora. Do górnej części prawej krawędzi separatora dochodzi prosta. Na prostej narysowany jest grot strzałki. Grot jest zwrócony w kierunku separatora. Z dolnej części lewej krawędzi separatora odchodzi prosta łącząca się z elementem oznaczony cyfrą trzy. Jest to zbiornik gazoliny. Na prostej znajduje się grot strzałki zwrócony w lewo czyli w kierunku zbiornika gazoliny. Prosta przechodzi przez okrągły element który jest osadzony na trójkątnej podstawie.
Zbiornik gazoliny jest w kształcie cienkiego podłużnego prostokąta o orientacji poziomej. Prostokąt jest do połowy wypełniony. Wypełnienie jest narysowane w formie przerywanych linii. Od dolnej krawędzi zbiornika odchodzi prosta. Prosta rozdziela się na dwa kierunki. Lewa odnoga łączy się z górną częścią prawej krawędzi kolumny stabilizacyjnej. Prosta przechodzi przez kształt opisany cyfrą siedem czyli pompę. Pompa jest narysowana jako okrągły element osadzony na trójkątnej podstawie. Prawa odnoga przechodzi przez pompę i biegnie dalej. Na końcu prostej narysowany jest grot strzałki. Grot zwrócony jest w prawo.
Z lewej strony schematu znajduje się kształt zbliżony do prostokąta o orientacji pionowej. Na lewej krawędzi prostokąta narysowany jest grot strzałki. Grot strzałki jest zwrócony do góry (wzdłuż krawędzi). W górnej i dolnej części prawej krawędzi prostokąta narysowane są dwa okręgi. W środku okręgów narysowany jest zygzak. Elementy są opisane cyfrą jeden. Są to wymienniki ciepła. Pomiędzy wymiennikami ciepła znajduje się obustronna strzałka. Groty strzałki zwrócone skierowane są w stronę wymienników.
Przez prostokątny kształt oraz dolny wymiennik poprowadzona jest prosta. Na prostej znajduje się grot. Grot zwrócony jest w prawo. Prosta łączy się z lewym prostokątem będącym częśćią elementu opisanego cyfrą sześć czyli grzejnika. Grzejnik jest przedstawiony jako kształt domu. Wewnątrz kształtu, po obu bokach narysowane są cienkie pionowe prostokąty o orientacji pionowej. Środkowa część prostokątów jest w kształcie zygzaka.
Przez prostokątny kształt oraz górny wymiennik poprowadzona jest prosta. Na prostej znajduje się grot. Grot zwrócony jest w prawo. Prosta łączy się z elementem opisanym cyfrą dwa czyli kolumną stabilizującą. Dodatkowo do elementu dochodząc strzałki łączące górne krawędzie prostokątów znajdujących się w grzejniku. Kolumna stabilizująca jest w kształcie kręgla. Dolna część kolumny jest oznaczona przerywanymi liniami. Środkowa część kolumny jest oznaczona poziomymi prostymi. Proste są względem siebie równoległe. Górna część kolumny jest oznaczona linią o kształcie siatki. Oczko siatki jest to rąb. Z dolnej części kolumny wychodzi prosta. Prosta łączy się z dolną podstawą prawego prostokąta w grzejniku. Pomiędzy kolumną, a grzejnikiem prosta przechodzi przez element o kształcie okręgu znajduje się na trójkątnej podstawie. Dodatkowo druga odnoga prostej wychodzącej z kolumny łączy się z prostą pomiędzy wymiennikami ciepła. Z górnej części kolumny wychodzi prosta. Na prostej narysowana jest strzałka. Grot strzałki zwrócony jest w prawo. Prosta łączy się z elementem oznaczonym cyfrą cztery czyli kondensatorem.
Kondensator jest narysowany w formie okręgu w środku którego znajduje się pionowy wężyk. Z prawego boku okręgu odchodzi łamana na końcu której znajduje się grot strzałki skierowany w dół. Z dołu separatora odchodzi prosta łącząca się z elementem oznaczonym cyfrą pięć. Na prostej jest grot strzałki Grot skierowany jest w prawo.
Element oznaczony cyfrą pięć jest to separator. Separator jest o kształcie podłużnego prostokąta o orientacji pionowej. Górna i dolna podstawa krawędź jest zaokrąglona. W środku kształtu, przy podstawie separatora narysowane jest w wypełnienie w formie przerywanych linii. Z górnej i dolnej krawędzi separatora odchodzą proste na których znajdują się strzałki. Groty strzałek są zwrócone w kierunku od separatora. Do górnej części prawej krawędzi separatora dochodzi prosta. Na prostej narysowany jest grot strzałki. Grot jest zwrócony w kierunku separatora. Z dolnej części lewej krawędzi separatora odchodzi prosta łącząca się z elementem oznaczony cyfrą trzy. Jest to zbiornik gazoliny. Na prostej znajduje się grot strzałki zwrócony w lewo czyli w kierunku zbiornika gazoliny. Prosta przechodzi przez okrągły element który jest osadzony na trójkątnej podstawie.
Zbiornik gazoliny jest w kształcie cienkiego podłużnego prostokąta o orientacji poziomej. Prostokąt jest do połowy wypełniony. Wypełnienie jest narysowane w formie przerywanych linii. Od dolnej krawędzi zbiornika odchodzi prosta. Prosta rozdziela się na dwa kierunki. Lewa odnoga łączy się z górną częścią prawej krawędzi kolumny stabilizacyjnej. Prosta przechodzi przez kształt opisany cyfrą siedem czyli pompę. Pompa jest narysowana jako okrągły element osadzony na trójkątnej podstawie. Prawa odnoga przechodzi przez pompę i biegnie dalej. Na końcu prostej narysowany jest grot strzałki. Grot zwrócony jest w prawo.

Schemat instalacji do stabilizacji termicznej ropy naftowej:
1 – wymiennik ciepła,
2 – kolumna stabilizacyjna,
3 – zbiornik gazoliny,
4 – kondensator,
5 – separator,
6 – grzejnik,
7 – pompa.
1 – wymiennik ciepła,
2 – kolumna stabilizacyjna,
3 – zbiornik gazoliny,
4 – kondensator,
5 – separator,
6 – grzejnik,
7 – pompa.
Źródło: GroMar Sp. z o. o., licencja: CC BY-SA 3.0.
Na ekranie znajduje się ilustracja elektrodehydratora. W elektrodehydratorze przy podwyższonym ciśnieniu oraz temperaturze następuje całkowite rozdzielenie faz ropy naftowej. Element widoczny na zdjęciu wygląda jak srebrna tuba. Z boku znajdują się trzy przewody. Środkowa część jest wycięta tak aby widoczne było wnętrze. W środku znajduje się kratka. Obok urządzenia znajduje się przybliżenie na kratkę. Metalowe płytki opisane są jako elektrody, a pomiędzy nimi znajdują się kropelki wody.

Elektrodehydrator zbudowany jest z elektrod. W wyniku uzyskanego napięcia ma miejsce całkowite rozdzielenie faz ropy naftowej na odsoloną ropę oraz roztwór soli.
Źródło: GroMar Sp. z o. o., licencja: CC BY-SA 3.0.
Na ilustracji widoczny jest schemat instalacji odwadniania i odsalania ropy naftowej. W lewym górnym rogu znajduje się prostokąt w orientacji poziomej z zaokrąglonymi bokami. Jest on oznaczony numerem . Jest to zbiornik pośredni. Z lewej strony zbiornika znajduje się początek przewodu oznaczonego numerem będącego dopływem ropy naftowej poddanej oczyszczeniu. Z dołu zbiornika poprowadzony jest przewód do pompy oznaczonej numerem . Pompa przedstawiona została jako okrąg na podstawce. Na prawo od pompy znajduje się wymiennik ciepła z numerem . Jest to okrąg z łamaną linią w środku. Z prawej strony wymiennika ciepła poprowadzony jest przewód do odstojnika z numerem . Odstojnik jest prostokątem z zaokrąglonymi bokami. Do dołu odstojnika doprowadzony jest przewód z numerem będący odpływem wody słonej. Odstojnik połączony jest przewodem z elektrodehydratorem oznaczonym numerem . Element ten również przedstawiony jest jako prostokąt z zaokrąglonymi bokami. Do przewodu łączącego odstojnik i elektrodehydrator dołączona jest strzałka z numerem . Jest to dozownik demulgatora. Elektrodehydrator od dołu połączony jest z zbiornikiem wody oznaczonym numerem będącym prostokątem z zaokrąglonymi bokami, a od góry połączony jest z zbiornikiem pośrednim. Zbiornik pośredni posiada numer i ukazany jest jako prostokąt z zaokrąglonymi bokami. Zbiornik wody połączony jest z pompą numer , z której przewód prowadzi przed wymiennik ciepła numer . Zbiornik pośredni połączony jest z pompą numer . Dalej przewód prowadzi do pieca oznaczonego cyfrą . Piec wygląda jak prostokąt z trójkątnym daszkiem i kominem. Przewód z pieca prowadzi do drugiego wymiennika ciepła oznaczonego cyfrą znajdującego się z lewej strony. Do dolnej części tego wymiennika doprowadzony jest dopływ wody słodkiej oznaczony numerem . Z lewej strony wymiennika oraz z pieca poprowadzony jest odpływ ropy naftowej odsolonej w kierunku wymiennika ciepła z numerem . Z górnej części wymiennika numer poprowadzony został dopływ wody słodkiej w kierunku elektrodehydratora.

Schemat instalacji odwadniania i odsalania ropy naftowej:
0, 6, 15 – pompa,
1 – dopływ ropy naftowej poddanej oczyszczeniu,
2 – zbiornik pośredni,
3 – odpływ ropy naftowej odsolonej,
4 – dozownik demulgatora,
5 – elektrodehydrator,
7 – wymiennik ciepła,
8 – odstojnik,
9 – dopływ wody słodkiej,
10 – zbiornik wody,
11 – odpływ ropy naftowej odsolonej,
12 – wymiennik ciepła,
13 – odpływ ropy naftowej odsolonej,
14 – piec,
16 – zbiornik pośredni,
17 – odpływ wody słonej,
18 – dopływ wody słodkiej.
0, 6, 15 – pompa,
1 – dopływ ropy naftowej poddanej oczyszczeniu,
2 – zbiornik pośredni,
3 – odpływ ropy naftowej odsolonej,
4 – dozownik demulgatora,
5 – elektrodehydrator,
7 – wymiennik ciepła,
8 – odstojnik,
9 – dopływ wody słodkiej,
10 – zbiornik wody,
11 – odpływ ropy naftowej odsolonej,
12 – wymiennik ciepła,
13 – odpływ ropy naftowej odsolonej,
14 – piec,
16 – zbiornik pośredni,
17 – odpływ wody słonej,
18 – dopływ wody słodkiej.
Źródło: GroMar Sp. z o. o., licencja: CC BY-SA 3.0.
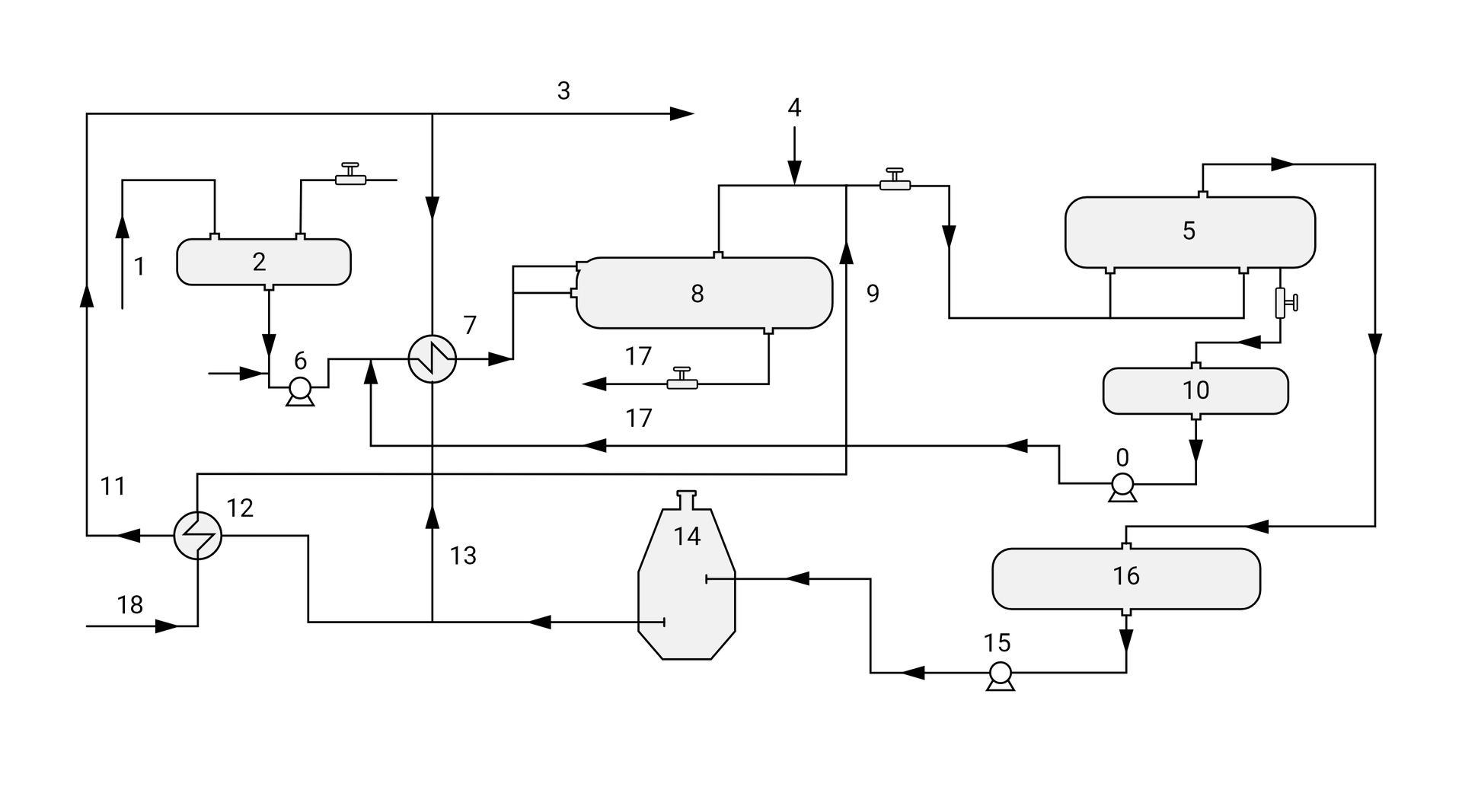
Na ilustracji widoczny jest schemat do stabilizacji z kondensacją jednokrotną. Z prawej strony schematu znajduje się legenda. Fioletowym kolorem oznaczona jest gazolina oczyszczona. Czarnym kolorem ozaczone jest zasilanie medium grzewczego. Różowym kolorem oznaczony jest gaz gazolinowy. Zielonym kolorem oznaczona jest ropa naftowa surowa. Błękitnym kolorem oznaczona jest gazolina zanieczyszczona węglowodorami. Żółtym kolorem oznaczony jest powrót medium grzewczego. Niebieskim kolorem oznaczona jest ropa naftowa stabilizowana.
Z lewej strony schematu znajduje się wymiennik ciepła, który przedstawiony jest jako okrąg z łamaną zieloną linią w środku. Na prawo od wymiennika ciepła znajduje się kolumna stabilizacyjna wyglądająca jak kręgiel z zaokrąglonym dołem. Na lewo od wymiennika ciepła poprowadzone są zielone linie oraz kółeczka z białą strzałką prowadzące do kolumny. W górnej części kolumny również znajduje się zielona strzałka skierowana w dół. Wewnątrz kolumny znajdują się dwa kółeczka z białymi strzałkami skierowane w dół. Pierwsze z nich umieszczone wyżej jest zielone, a drugie znajdujące się niżej niebieskie. Dół kolumny połączony jest z wymiennikiem ciepła. Z wymiennika ciepła w dół poprowadzony jest przewód, który łączy go z pompą. Pompa przedstawiona jest jako okrąg na podstawce z wystającym prostokątem. Od pompy poprowadzony jest przewód do zbiornika magazynowego ropy naftowej stabilizowanej. Przy wszystkich tych przewodach znajdują się niebieskie kółeczka z białymi strzałkami. Z samej góry kolumny poprowadzony jest przewód z gazem gazolinowym. Przewód kończy się w lewym górnym rogu schematu. Trochę poniżej przewodu z gazem gazolinowym od kolumny poprowadzony jest przewód oznaczony błękitną strzałką. Prowadzi on do separatora dwufazowego. Separator wygląda jak prostokąt w orientacji pionowej zaokrąglony z obu stron. Z dolnej części separatora poprowadzony został przewód prowadzący do wody złożowej, oznaczony fioletowym kółeczkiem z białą strzałką. Z lewej strony separatora znajduje się przewód wracający do kolumny z niebieskim kółeczkiem i białą strzałką. Poniżej separatora od kolumny poprowadzony jest kolejny przewód z oznaczonh niebieską linią i kółeczkiem ze strzałką do reboilera. Reboiler przedstawiony został jako prostokąt w orientacji poziomej zaokrąglony z obu stron, lecz prawa strona jest sporo węższa. Z prawej strony reboilera doprowadzony jest do niego przewód onaczony czarną linią i kółeczkiem ze strzałką oraz odprowadzany jest od niego przewód oznaczony żółtą linią i kółeczkiem ze strzałką. Z lewej strony reboilera widoczne są dwa połączenia oznaczone niebieskimi liniami i kółeczkami z białymi strzałkami, wracające do kolumny.
Z lewej strony schematu znajduje się wymiennik ciepła, który przedstawiony jest jako okrąg z łamaną zieloną linią w środku. Na prawo od wymiennika ciepła znajduje się kolumna stabilizacyjna wyglądająca jak kręgiel z zaokrąglonym dołem. Na lewo od wymiennika ciepła poprowadzone są zielone linie oraz kółeczka z białą strzałką prowadzące do kolumny. W górnej części kolumny również znajduje się zielona strzałka skierowana w dół. Wewnątrz kolumny znajdują się dwa kółeczka z białymi strzałkami skierowane w dół. Pierwsze z nich umieszczone wyżej jest zielone, a drugie znajdujące się niżej niebieskie. Dół kolumny połączony jest z wymiennikiem ciepła. Z wymiennika ciepła w dół poprowadzony jest przewód, który łączy go z pompą. Pompa przedstawiona jest jako okrąg na podstawce z wystającym prostokątem. Od pompy poprowadzony jest przewód do zbiornika magazynowego ropy naftowej stabilizowanej. Przy wszystkich tych przewodach znajdują się niebieskie kółeczka z białymi strzałkami. Z samej góry kolumny poprowadzony jest przewód z gazem gazolinowym. Przewód kończy się w lewym górnym rogu schematu. Trochę poniżej przewodu z gazem gazolinowym od kolumny poprowadzony jest przewód oznaczony błękitną strzałką. Prowadzi on do separatora dwufazowego. Separator wygląda jak prostokąt w orientacji pionowej zaokrąglony z obu stron. Z dolnej części separatora poprowadzony został przewód prowadzący do wody złożowej, oznaczony fioletowym kółeczkiem z białą strzałką. Z lewej strony separatora znajduje się przewód wracający do kolumny z niebieskim kółeczkiem i białą strzałką. Poniżej separatora od kolumny poprowadzony jest kolejny przewód z oznaczonh niebieską linią i kółeczkiem ze strzałką do reboilera. Reboiler przedstawiony został jako prostokąt w orientacji poziomej zaokrąglony z obu stron, lecz prawa strona jest sporo węższa. Z prawej strony reboilera doprowadzony jest do niego przewód onaczony czarną linią i kółeczkiem ze strzałką oraz odprowadzany jest od niego przewód oznaczony żółtą linią i kółeczkiem ze strzałką. Z lewej strony reboilera widoczne są dwa połączenia oznaczone niebieskimi liniami i kółeczkami z białymi strzałkami, wracające do kolumny.

Schemat instalacji do stabilizacji z kondensacją jednokrotną.
Źródło: GroMar Sp. z o. o., licencja: CC BY-SA 3.0.
Powiązane ćwiczenia
- Ćwiczenie 1. - Schemat instalacji do stabilizacji termicznej ropy naftowejWstaw tekst na ilustracjęĆwiczenie 1. - Schemat instalacji do stabilizacji termicznej ropy naftowej
R1QXDN7BetIhq3 Uzupełnij schemat instalacji do stabilizacji termicznej ropy naftowej.Uzupełnij schemat instalacji do stabilizacji termicznej ropy naftowej.Źródło: GroMar Sp. z o. o., licencja: CC BY-SA 3.0.RzoITI34Lt1Li3 - Ćwiczenie 4. - Instalacja odwadniania i odsalania ropy naftowej, instalacja do stabilizacji z kondensacją jednokrotnąGrupuj elementyĆwiczenie 4. - Instalacja odwadniania i odsalania ropy naftowej, instalacja do stabilizacji z kondensacją jednokrotną
R1Zp3ecw3yL8z2 Zdecyduj, które elementy należą do instalacji odwadniania i odsalania ropy naftowej, a które do instalacji do stabilizacji z kondensacją jednokrotną. Posortuj je do odpowiednich grup.Zdecyduj, które elementy należą do instalacji odwadniania i odsalania ropy naftowej, a które do instalacji do stabilizacji z kondensacją jednokrotną. Posortuj je do odpowiednich grup.