E‑book do e‑materiału Organizowanie i prowadzenie procesów oczyszczania kopalin
Organizacja i prowadzenie eksploatacji otworowej złóż - Technik górnictwa otworowego 311702
Technologia oczyszczania ropy naftowej
E‑BOOK
Spis treści
Technologia oczyszczania ropy naftowejTechnologia oczyszczania ropy naftowej
Metoda termicznaMetoda termiczna
Demulgacja ropy naftowejDemulgacja ropy naftowej
Deparafinizacja ropy naftowejDeparafinizacja ropy naftowej
Odwadnianie i odsalanie ropy naftowej
Oczyszczanie z siarkowodoru ropy naftowejOczyszczanie z siarkowodoru ropy naftowej
Netografia i bibliografiaNetografia i bibliografia
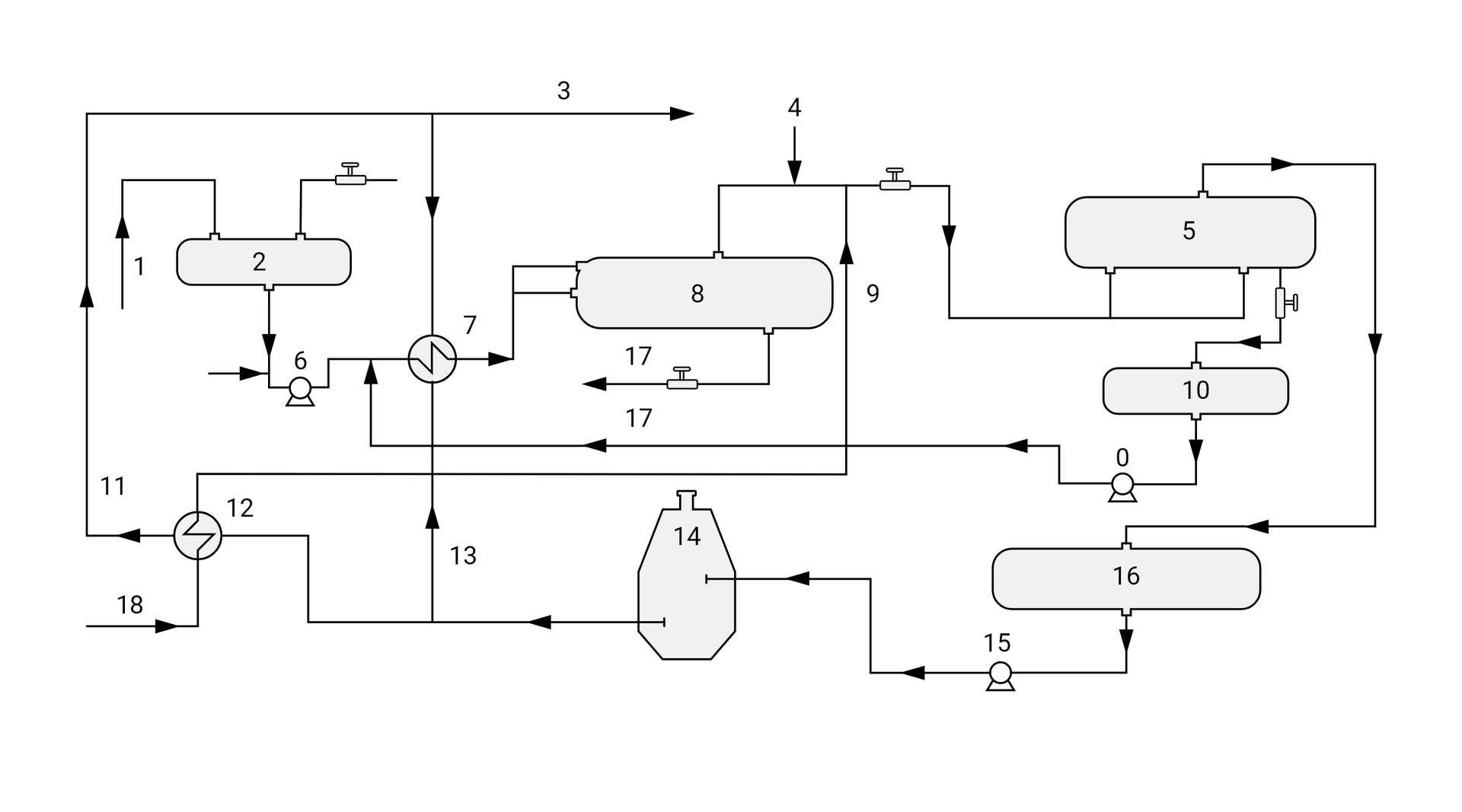
Odwadnianie i odsalanie ropy naftowej
Ropa naftowa wydobywana z odwiertu zawiera zanieczyszczenia mechaniczne, w tym solankę (wodę złożową), którą należy usunąć przed jej dalszą przeróbką. Aby uniknąć wytrącania się soli z ropy naftowej na instalacji technologicznej, przeprowadza się odsalanie poprzez dodawanie do ropy naftowej demulgatora i podgrzewanie wstępne, co powoduje częściowe rozdzielenie emulsji ropnej na część organiczną i roztwór soli. Innymi metodami odsalania ropy naftowej jest przemywanie jej wodą i/lub poddawanie jej działaniu zmiennych pól elektrostatycznych.
Odgazowana ropa naftowa przepływa na pierwszy stopień separacji do zbiornika pośredniego (), z którego w temperaturze od do jest tłoczona pompami () przez wymienniki ciepła (), gdzie jest podgrzewana do , a następnie przepływa do odstojnika (). Przed odstojnikiem () do ropy naftowej jest tłoczona pompami
() woda z elektrodehydratora () (oddziela ropę od solanki) wraz z demulgatorem. Podgrzana i obrobiona emulsja ropna ulega rozwarstwieniu w odstojniku () na ropę i wodę. Ropa zbiera się w górnej części odstojnika i przepływa do elektrodehydratora, natomiast oddzielona słona woda przepływa do instalacji oczyszczania ścieków. W celu całkowitego oczyszczania ropy naftowej z soli przed elektrohydratorem () do ropy jest podawana słodka woda z demulgatorem, podgrzana w wymienniku ciepła
() do temperatury . W elektrohydratorze emulsja ropna ulega rozbiciu pod wpływem silnego pola elektrycznego, gdzie woda oddzielona od ropy przepływa do zbiornika pośredniego (), skąd jest pompowana pompami () poprzez piec (), w którym jest ogrzewana do temperatury od do , a następnie przepływa przez wymienniki ciepła ( i ), gdzie jest częściowo ochładzana. Z instalacji odsalania i odwadniania oczyszczona ropa naftowa tłoczona jest na instalację do stabilizacji ropy naftowej.

0, 6, 15 – pompa,
1 – dopływ ropy naftowej poddanej oczyszczeniu,
2 – zbiornik pośredni,
3 – odpływ ropy naftowej odsolonej,
4 – dozownik demulgatora,
5 – elektrodehydrator,
7 – wymiennik ciepła,
8 – odstojnik,
9 – dopływ wody słodkiej,
10 – zbiornik wody,
11 – odpływ ropy naftowej odsolonej,
12 – wymiennik ciepła,
13 – odpływ ropy naftowej odsolonej,
14 – piec,
16 – zbiornik pośredni,
17 – odpływ wody słonej
18 – dopływ wody słodkiej.


Powyżej przedstawiono schemat instalacji do odwadniania elektrycznego ropy naftowej na polu naftowym. Ropę naftową przed wprowadzeniem do elektrodehydratora podgrzewa się, dodaje świeżej wody i demulgatora.
Powrót do spisu treściPowrót do spisu treści
Powiązane materiały multimedialne
Stabilizacja ropy naftowej metodą termicznąStabilizacja ropy naftowej metodą termiczną
Wyposażenie instalacji do stabilizacji termicznej ropy naftowejWyposażenie instalacji do stabilizacji termicznej ropy naftowej