Części składowe zespołów napędowych stosowanych w statkach powietrznych
Układ paliwowy silnika turbinowego
Dysza rozpylająca paliwoDysza rozpylająca paliwo
Schemat budowy układu paliwowego silników turbinowychSchemat budowy układu paliwowego silników turbinowych
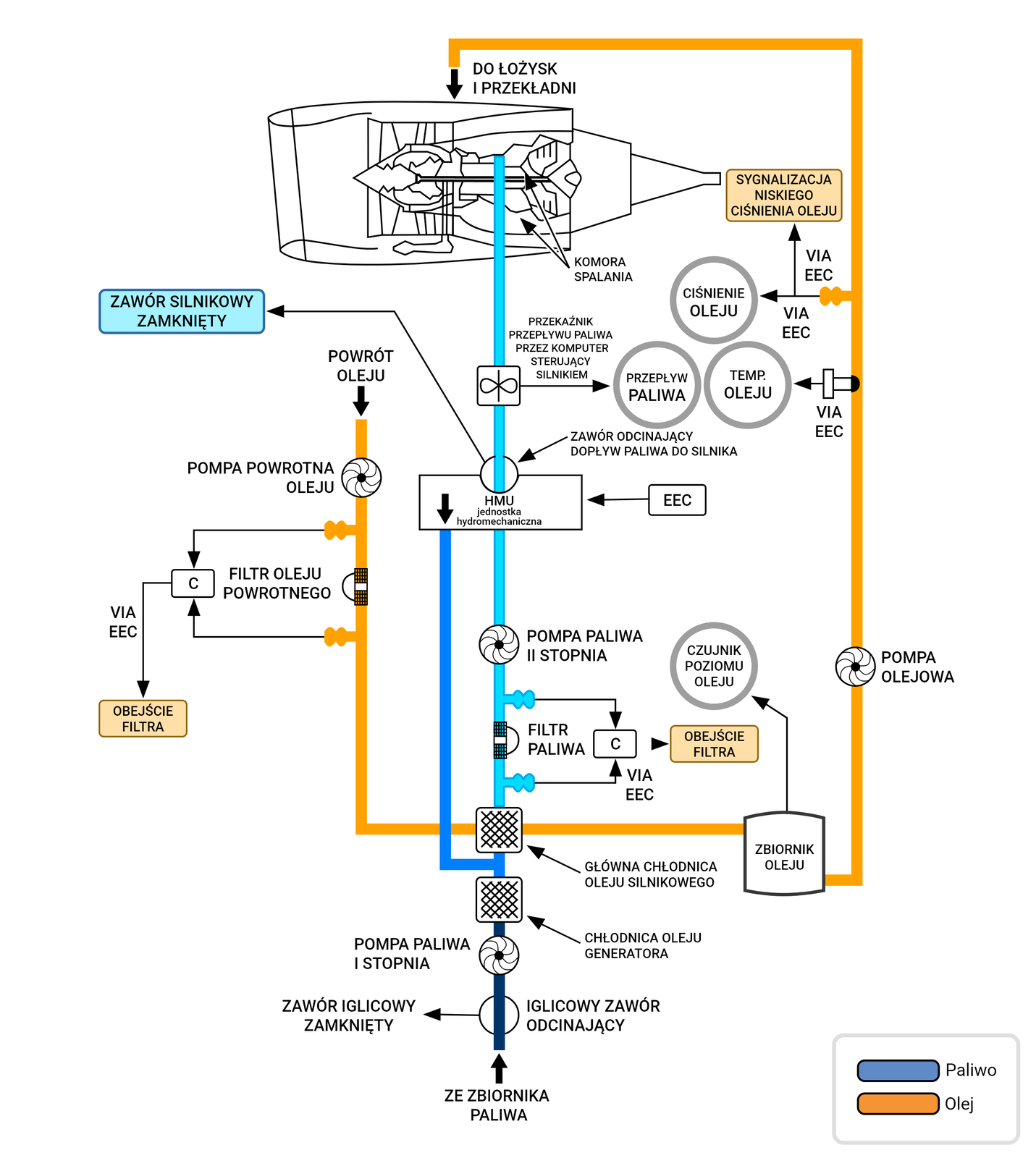
Schemat układu paliwowego i olejowego silnika turbinowegoSchemat układu paliwowego i olejowego silnika turbinowego
Rozmieszczenie oraz rodzaje zbiorników paliwaRozmieszczenie oraz rodzaje zbiorników paliwa
Schemat układu paliwowego silnika turbinowegoSchemat układu paliwowego silnika turbinowego
System krzyżowego przepływu paliwaSystem krzyżowego przepływu paliwa
Wskazania parametrów paliwa — Airbus 320Wskazania parametrów paliwa — Airbus 320
Schemat dyszy wylotowej silnika turbinowegoSchemat dyszy wylotowej silnika turbinowego
Dysza rozpylająca paliwo
Dysza jest zamontowana w komorze spalania. Jej zadaniem jest dostarczenie oraz stworzenie możliwie homogenicznej mgły z paliwa lotniczego tak, aby proces spalania przebiegał równomiernie w całej objętości komory.

Ilustracja przedstawia zbliżenie miejsca wtrysku paliwa w silniku turbinowym. Jest to poprowadzona metalowa rurka do pustej przestrzeni przed urządzenie zawirujące.
Powrót na górę stronyPowrót na górę strony
Schemat budowy układu paliwowego silników turbinowych

Ilustracja przedstawia elementy układu paliwowego. Na schemacie znajduję się 7 niebieskich ramek z podpisami w środku. Ramki mają kształt zaokrąglonych prostokątów. Wszystkie ramki są połączone kolejno od dołu niebieskimi strzałkami. Ramki znajdują się jedna pod drugą. Nad Ramkami u samej góry widnieje napis. Układ paliwowy silnika
Do pierwszej ramki została doprowadzona strzałka od napisu Układ Paliwowy silnika. W ramce widnieje napis Niskociśnieniowa pompa paliwowa. Z lewego boku Ramki wychodzi strzałka do drugiej ramki.
W drugiej ramce widnieje napis chłodnica oleju chłodzona paliwem. Z prawego boku ramki wychodzi strzałka w prawo do trzeciej ramki.
W trzeciej ramce widnieje napis podgrzewacz paliwa. Z lewego boku ramki wychodzi strzałka skierowana w lewo do czwartej ramki.
W czwartej ramce widnieje napis niskociśnieniowy filtr paliwa plus przepływomierz. Z prawego boku ramki wychodzi niebieska strzałka skierowana w prawo do piątej ramki.
W piątej ramce widnieje napis pompa paliwa wysokiego ciśnienia. Z lewego boku ramki wychodzi strzałka skierowana w lewo do szóstej ramki.
W szóstej ramce widnieje napis jednostka sterująca paliwem. Z prawego boku ramki wychodzi strzałka skierowana w prawo do siódmej ramki.
Siódma ramka jest ostatnią widnieje w niej napis rozpylacz. Z dolnego boku ramki wychodzi strzałka skierowana grotem do dołu.
Powrót na górę stronyPowrót na górę strony
Schemat układu paliwowego i olejowego silnika turbinowego

Powrót na górę stronyPowrót na górę strony
Rozmieszczenie oraz rodzaje zbiorników paliwa
Poniższy rysunek przedstawia schemat rozmieszczenia oraz rodzaje zbiorników paliwa. Główne zbiorniki paliwa umieszczone są w skrzydłach samolotu. Niektóre konstrukcje posiadają dodatkowy zbiornik paliwa w ogonie samolotu. Zbiorniki są integralnymi elementami konstrukcji statków powietrznych i mogą być wykonane z tworzyw sztucznych lub stopów metali, zazwyczaj w postaci blachy.

Ilustracja przedstawia trzy rodzaje zbiorników paliwa. Jeden sztywny wykonany ze stopu metali w kształcie sześciennego klocka z rurą doczepioną u góry, znajduję się on w górnej części obrazu. Drugi elastyczny, wykonany z tworzyw sztucznych o kształcie sześcianu z zaokrąglonymi krawędziami znajduję sie on w lewej dolnej części obrazu. Trzeci tak zwany integralny jest ukazany jako samolot by pokazać, że zbiorniki są integralnymi elementami konstrukcji statków powietrznych, jest umieszczony w środkowej części obrazu po lewej stronie.
Zbiorniki paliwa zawierają układy odpowietrzające, wyrównujące ciśnienie wewnątrz zbiornika w miarę ubytku paliwa. Konstrukcja zbiorników paliwa zakłada zminimalizowanie prawdopodobieństwo wystąpienia ryzyka pożaru lub wybuchu.
Powrót na górę stronyPowrót na górę strony
Schemat układu paliwowego silnika turbinowego
Ilustracja przedstawia schemat układu paliwowego silnika turbinowego. Poszczególne elementy układu wyróżniono punktami interaktywnymi. Po kliknięciu punktu pojawia się ramka z podpisem w formie tekstowej i dźwiękowej. Znajduje się 10 punktów klikanych.
Zawór odcinający paliwo znajduje się po lewej stronie ilustracji, jest oznaczony białym kołem na którym znajdują się trzy pasy. Środkowy pas jest koloru białego a lewy i prawy koloru czarnego.
Lewy górny zbiornik paliwa znajduje się po lewej stronie ilustracji, jest w kształcie prostokąta.
Środkowy zbiornik paliwa znajduje się na środku. jest w kształcie prostokąta.
Zawór krzyżowy znajduje się nad środkowym zbiornikiem paliwa, jest oznaczony białym kołem na którym znajdują się trzy pasy. Środkowy pas jest koloru białego a lewy i prawy koloru
Prawy górny zbiornik paliwa znajduje się po prawej stronie ilustracji, jest w kształcie prostokąta
Wlew paliwa do tankowania pod ciśnieniem znajduje się pod prawym zbiornikiem i jest oznaczony w kształcie nakrętki.
Spust paliwa znajduję się pod środkowym zbiornikiem paliwa i jest w kształcie prostokąta.
Zawór tankowania znajduje się na układzie przewodów doprowadzających paliwo do zbiorników. Pod każdym zbiornikiem paliwa znajduję się jeden zawór tankowania. Zawór jest oznaczony białym kołem na którym znajdują się dwie czarne kreski, kreski przecinają się w środku koła pod kątem 45 stopni.
Miska zbiornika paliwa samolotu znajduje się pod każdym z zbiorników paliwa. Ma ona kształt prostokąta.
Filtr paliwa znajduję się przy przewodzie prowadzącym paliwo ze zbiorników do silnika. Jest on oznaczony jako kwadrat. Kwadrat zamalowany szarymi półkolami, oraz posiada białą otoczkę.
Powrót na górę stronyPowrót na górę strony
System krzyżowego przepływu paliwa
Układ paliwowy w samolocie zazwyczaj złożony jest z lewego i prawego, a niekiedy również środkowego zbiornika. Prawy i lewy zbiornik umiejscowione są w odpowiadających skrzydłach samolotu, natomiast zbiornik środkowy umiejscowiony jest w jego części kadłubowej. Każdy ze zbiorników zazwyczaj dostarcza paliwo do silników zamontowanych na tym samym skrzydle, w którym jest zbiornik paliwa. Zawór krzyżowy służy do tymczasowego łączenia dwóch stron systemu. Rozwiązanie to pozwala na przebycie możliwie jak najkrótszej drogi przez paliwo i utrzymuje oddzielne systemy. Dzięki temu rozwiązaniu awaria lub wyciek paliwa z jednego ze zbiorników nie jest w stanie opróżnić całego układu. W sytuacjach normalnych zawór krzyżowy jest zamknięty.
Ilustracja przedstawia system krzyżowego przepływu paliwa. Poszczególne elementy układu wyróżniono punktami interaktywnymi. Po kliknięciu punktu pojawia się ramka z podpisem w formie tekstowej i dźwiękowej. Na grafice interaktywnej znajdują się 3 punkty klikane.
Lewy zbiornik paliwa jest w kształcie trapezu.
Środkowy zbiornik paliwa jest w kształcie prostokąta.
Prawy zbiornik paliwa jest w kształcie trapezu.
Powrót na górę stronyPowrót na górę strony
Wskazania parametrów paliwa — Airbus 320

Ilustracja przedstawia wskazania parametrów paliwa w samolocie Airbus 320. Symetryczna ilustracja przedstawia po lewej, ilość zużywanego obecnie paliwa przez pierwszy silnik i prądnicę oraz po prawej przez drugi sinik. Przedstawiony jest schemat skrzydła z zaznaczonymi zbiornikami paliwa, które się w nim znajdują. Pokazane również są zawory, które umożliwiają przepływ paliwa między zbiornikami i silnikami dzięki instalacji paliwowej. Na schemacie widać, że niektóre są otwarte (położenie pionowe) a niektóre zamknięte (położenie poziome). Oprócz tego po środku w górnej części schematu jest informacja o ilości paliwa, która jest obecnie w użyciu, czyli suma zużywanego obecnie paliwa. Na schemacie widać również ile pozostało paliwa w poszczególnych zbiornikach, jaka jest ich temperatura oraz jaka jest całkowita ilość paliwa będącego na pokładzie. Oprócz tego znajdują się tam również informacje o tym jaka jest masa statku powietrznego, jaka jest całkowita temperatura powietrza oraz ile wynosi statyczna temperatura powietrza wokół samolotu.
Powrót na górę stronyPowrót na górę strony
Schemat dyszy wylotowej silnika turbinowego
Ilustracja przedstawia schemat dyszy wylotowej silnika turbinowego. Całość przypomina kształtem walec o nieregularnej średnicy. Poszczególne elementy układu wyróżniono punktami interaktywnymi. Po kliknięciu punktu pojawia się ramka z podpisem w formie tekstowej i dźwiękowej.
Na ilustracji znajduje się pięć punktów klikanych.
Stożek wydechowy znajduje się za turbiną na jej poziomej osi symetri.
rura odrzutowca lub dopalacz znajduje się na środku jest kolejnym przedłużeniem dyszy wylotowej. W tej części dyszy zachodzi dopalanie niespalonej mieszanki.
Dysza zbieżna znajduję się po prawej stronie, na końcu schematu. Ma kształt zwężającego się wałka.
Wsporniki turbiny są to trzy ramiona wystające ze stożka wydechowego, które są przyczepione do wewnętrznej części dyszy. Służą do podtrzymania turbiny na swoim miejscu
Ostatni stopień turbiny to okrągła tarcza składająca się z wielu łopatek która jest umiejscowiona po lewej stronie schematu tuż przed stożkiem wydechowym.
Powrót na górę stronyPowrót na górę strony
Powrót do spisu treściPowrót do spisu treści